线下实训
HOME
线下实训
正文内容
plc编程怎么看图写编程 PLC编程实例,教你如何画电气图,如何编程,经验总结,学不会都难!
发布时间 : 2026-03-07
作者 : 小编
访问数量 : 23
扫码分享至微信

PLC编程实例,教你如何画电气图,如何编程,经验总结,学不会都难!

一、三相异步电机降压启动控制

1、Y-△降压启动控制

将三相异步电动机的Y-△降压启动的继电接触器控制改造为PLC控制系统。

(1)确定I/O信号、画PLC的外部接线图

PLC的输入信号 :启动按钮SB1,停止按钮SB2,热继电器常开触点FR。

PLC的输出信号 :主接触器KM1、Y接触器KM2、△接触器KM3。

(a)主电路

b)PLC的I/O接线图

电动机的Y-△降压启动的接线图

(2)设计三相异步电动机的Y-△降压启动梯形图

电动机的Y-△降压启动控制的梯形图

2、串自耦变压器降压启动控制

将串自耦变压器降压启动的继电接触器控制改造为PLC控制系统 :

(1)确定I/O信号、画PLC的外部接线图

PLC的输入信号 :启动按钮SB1,停止按钮SB2,热继电器常开触点FR。

PLC的输出信号 :运行接触器KM2、串接自耦变压器接触器KM1。

(a)主电路

(b)PLC的I/O接线图

电动机的自耦变压器降压启动的接线图

(2)设计三相异步电动机的串自耦变压器降压启动梯形图

三相异步电动机的串自耦变压器降压启动控制梯形图

二、三相绕线式异步电机的控制

1、串电阻启动控制

将绕线式异步电机串电阻启动的继电接触器控制改造为PLC控制系统。

(1)确定I/O信号、画PLC的外部接线图

PLC的输入信号 :启动按钮SB1,停止按钮SB2,热继电器常开触点FR。

PLC的输出信号 :电源接触器KM、短接R1接触器KM1、短接R2接触器KM2、短接R3接触器KM3。

(a)主电路

(b) PLC的I/O接线图

三相绕线式异步电动机串电阻启动的接线图

(2)设计三相绕线式异步电动机串电阻启动梯形图

三相绕线式异步电动机串电阻启动梯形图

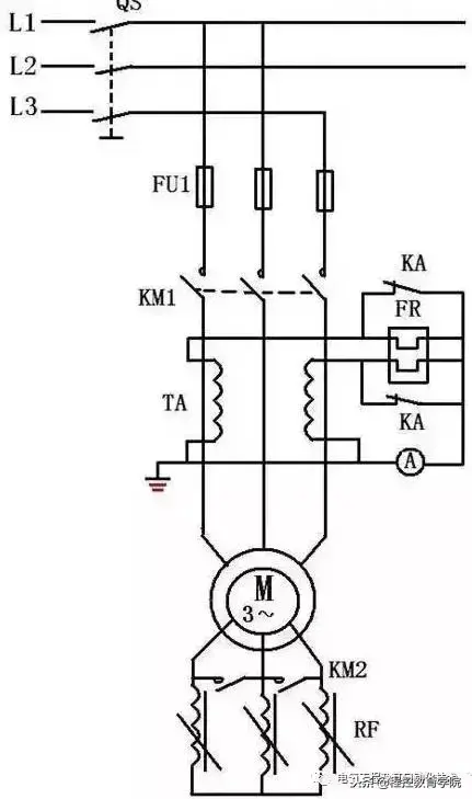
2、串频敏变阻器启动电路

将绕线式异步电动机串频敏变阻器启动的继电接触器控制线路改造为PLC控制系统。

(1)确定I/O信号、画PLC的外部接线图

PLC的输入信号 :启动按钮SB1,停止按钮SB2,热继电器常开触点FR。

PLC的输出信号 :运行接触器KM1、短接频敏变阻器接触器KM2、接入热继电器的中间继电器KA。

(a)主电路

(b) PLC的I/O接线图

三相绕线式异步电动机串频敏变阻器启动的接线图

(2)设计三相绕线式异步电动机串频敏变阻器启动梯形图

三相绕线式异步电动机串频敏变阻器启动梯形图

三、自动往返控制

1、自动往返控制

将自动往返控制的继电接触器控制线路改造为PLC控制系统。

(1)确定I/O信号、画PLC的外部接线图

PLC的输入信号 :正转启动按钮SB1,反转启动按钮SB2,停止按钮SB3,热继电器常开触点FR、正向前进限位开关SQ1、反向后退限位开关SQ2、前进极限限位开关SQ3、后退极限限位开关SQ4。

PLC的输出信号 :正向运行接触器KM1、反向运行接触器KM2。

(a)主电路

(b) PLC的I/O接线图

自动往返控制的接线图

(2)设计梯形图

自动往返控制的梯形图

四、梯形图经验设计法

1、PLC控制系统梯形图的特点

(1)PLC控制系统的输入信号和输出负载:继电器电路图中的交流接触器和电磁阀等执行机构用PLC的输出继电器来控制,它们的线圈接在PLC的输出端。按钮、控制开关、限位开关、接近开关等用来给PLC提供控制命令和反馈信号,它们的触点接在PLC的输入端。

(2)继电器电路图中的中间继电器和时间继电器的功能用PLC内部的辅助继电器和定时器来完成,它们与PLC的输入继电器和输出继电器无关。

(3)设置中间单元:在梯形图中,若多个线圈都受某一触点串并联电路的控制,为了简化电路,在梯形图中可设置用该电路控制的辅助继电器,辅助继电器类似于继电器电路中的中间继电器。

(4)时间继电器瞬动触点的处理:除了延时动作的触点外,时间继电器还有在线圈得电或失电时马上动作的瞬动触点。对于有瞬动触点的时间继电器,可以在梯形图中对应的定时器的线圈两端并联辅助继电器,后者的触点相当于时间继电器的瞬动触点。

(5)断电延时的时间继电器的处理。FX系列PLC没有相同功能的定时器,但是可以用线圈通电后延时的定时器来实现断电延时功能。

(6)外部联锁电路的设立。为了防止控制正反转的两个接触器同时动作,造成三相电源短路,除了在梯形图中设置与它们对应的输出继电器的线圈串联的常闭触点组成的软互锁电路外,还应在PLC外部设置硬互锁电路。

(7)热继电器过载信号的处理:如果热继电器属于自动复位型,则过载信号必须通过输入电路提供给PLC,用梯形图实现过载保护。如果属于手动复位型热继电器,则其常闭触点可以接在PLC的输出电路中与控制电动机的交流接触器的线圈串联。

(8)外部负载的额定电压:PLC的继电器输出模块和双向晶闸管输出模块,一般只能驱动额定电压AC 220V的负载,如果系统原来的交流接触器的线圈电压为380V时,应将线圈换成220V的,或在PLC外部设置中间继电器。

2、经验设计法

以上实例编程使用的方法为“经验设计法”。顾名思义,“经验法”是依倨设计者的经验进行设计的方法。

a.经验设计法的要点

(1)PLC的编程,从梯形图来看,其根本点是找出符合控制要求的系统各个输出的工作条件,这些条件又总是用机内各种器件按一定的逻辑关系组合实现的。

(2)梯形图的基本模式为启-保-停电路。每个启-保-停电路一般只针对一个输出,这个输出可以是系统的实际输出,也可以是中间变量。

(3)梯形图编程中有一些约定俗成的基本环节,它们都有一定的功能,可以像摆积木一样在许多地方应用。

b.“经验法”编程步骤

(1)在准确了解控制要求后,合理地为控制系统中的事件分配输入输出口。选择必要的机内器件,如定时器、计数器、辅助继电器。

(2)对于一些控制要求较简单的输出,可直接写出它们的工作条件,依据启-保-停电路模式完成相关的梯形图支路。工作条件稍复杂的可借助辅助继电器。

(3)对于较复杂的控制要求,为了能用启-保-停电路模式绘出各输出口的梯形图,要正确分析控制要求,并确定组成总的控制要求的关键点。

(4)将关键点用梯形图表达出来。关键点总是用机内器件来表达的,在安排机内器件时需要合理安排。绘关键点的梯形图时,可以使用常见的基本环节,如定时器计时环节、振荡环节等。

(5)在完成关键点梯形图的基础上,针对系统最终的输出进行梯形图的编绘。使用关键点综合出最终输出的控制要求。

(6)审查以上草绘图纸,在此基础上,补充遗漏的功能,更正错误,进行最后的完善。

如何看懂PLC程序?按照这五个步骤!

1、PLC控制系统梯形图的特点

(1)PLC控制系统的输入信号和输出负载

继电器电路图中的交流接触器和电磁阀等执行机构用PLC的输出继电器来控制,它们的线圈接在PLC的输出端。按钮、控制开关、限位开关、接近开关等用来给PLC提供控制命令和反馈信号,它们的触点接在PLC的输入端。

(2)继电器电路图中的中间继电器和时间继电器的处理

继电器电路图中的中间继电器和时间继电器的功能用PLC内部的辅助继电器和定时器来完成,它们与PLC的输入继电器和输出继电器无关。

(3)设置中间单元

在梯形图中,若多个线圈都受某一触点串/并联电路的控制,为了简化电路,在梯形图中可设置用该电路控制的辅助继电器,辅助继电器类似于继电器电路中的中间继电器。

(4)时间继电器瞬动触点的处理

时间继电器除了延时动作的触点外,还有在线圈得电或失电时立即动作的瞬动触点。对于有瞬动触点的时间继电器,可以在梯形图中对应的定时器的线圈两端并联辅助继电器,后者的触点相当于时间继电器的瞬动触点。

(5)外部联锁电路的设立

为了防止控制正/反转的两个接触器同时动作,造成三相电源短路,除了在梯形图中设置与它们对应的输出继电器的线圈串联的动断触点组成的软互锁电路外,还应在PLC外部设置硬互锁电路。

2、梯形图的结构分析

采用一般编程方法还是采用顺序功能图编程方法;采用顺序功能图的单序列结构还是选择序列结构、并行序列结构,使用启/保/停电路、步进顺控指令进行编程还是用置位/复位指令进行编程。

梯形图的分解由操作主令电路(如按钮)开始,查线追踪到主电路控制电器(如接触器)动作,中间要经过许多编程元件及电路,查找起来比较困难。

无论多么复杂的梯形图,都是由一些基本单元构成的。按主电路的构成情况,利用逆读溯源法,把梯形图和指令语句表分解成与主电路的用电器(如电动机)相对应的几个基本单元,然后一个环节、一个环节地分析,最后再利用顺读跟踪法把各环节串起来。

(1)按钮、行程开关、转换开关的配置情况及作用

在PLC的I/O接线图中有许多行程开关和转换开关,以及压力继电器、温度继电器等,这些电器元件没有吸引线圈,它们的触点的动作是依靠外力或其他因素实现的,因此必须先把引起这些触点动作的外力或因素找到。其中行程开关由机械联动机构来触压或松开,而转换开关一般由手工操作,从而使这些行程开关、转换开关的触点在设备运行过程中便处于不同的工作状态,即触点的闭合、断开情况不同,以满足不同的控制要求,这是看图过程中的一个关键。

这些行程开关、转换开关的触点的不同工作状态单凭看电路图难以搞清楚,必须结合设备说明书、电器元件明细表,明确该行程开关、转换开关的用途,操纵行程开关的机械联动机构,触点在不同的闭合或断开状态下电路的工作状态等。

(2)采用逆读溯源法将多负载(如多电动机电路)分解为单负载(如单电动机)电路

根据主电路中控制负载的控制电器的主触点文字符号,在PLC的I/O接线图中找出控制该负载的接触器线圈的输出继电器,再在梯形图和指令语句表中找出控制该输出继电器的线圈及其相关电路,这就是控制该负载的局部电路。

在梯形图和指令语句表中,很容易找到该输出继电器的线圈电路及其得电、失电条件,但引起该线圈的得电、失电及其相关电路就不容易找到,可采用逆读溯源法去寻找:

在输出继电器线圈电路中串、并联的其他编程元件触点的闭合、断开就是该输出继电器得电、失电的条件。

由这些触点再找出它们的线圈电路及其相关电路,在这些线圈电路中还会有其他接触器、继电器的触点……

如此找下去,直到找到输入继电器(主令电器)为止。值得注意的是:当某编程元件得电吸合或失电释放后,应该把该编程元件的所有触点所带动的前、后级编程元件的作用状态全部找出,不得遗漏。

找出某编程元件在其他电路中的动合触点、动断触点,这些触点为其他编程元件的得电、失电提供条件或者为互锁、联锁提供条件,引起其他电器元件动作,驱动执行电器。

(3)将单负载电路进一步分解

控制单负载的局部电路可能仍然很复杂,还需要进一步分解,直至分解为基本单元电路。

(4)分解电路的注意事项

若电动机主轴接有速度继电器,则该电动机按速度控制原则组成停车制动电路。

若电动机主电路中接有整流器,表明该电动机采用能耗制动停车电路。

(5)集零为整,综合分析

把基本单元电路串起来,采用顺读跟踪法分析整个电路。

相关问答

我想学PLC编程,但我看不懂T形图,那些命令连在...-汇财吧专...

[回答]1.将一套图纸备齐:图纸包括:总平面图、室外管网立面图(或剖面图)、场地地形图(一般缺这三张图);建施、结施、水旋、通施、电施。要注意其中有几张图...

我在地铁干信号工作,谁能告诉我实习报告怎么写..._求职实习...

实习总结光阴如梭,转眼间,为期一年的实习工作将近结束了,回顾这一年,受益颇多。下面我对这一年的实习情况做一下总结。**年7月,集团安排我到***临...

四个开关控制一个灯怎么接线?

直接看图吧,一灯一控将开关S去掉,两线头分别连接两个单刀双掷(静触点为1,动触点2和3,闸刀或者掷于2点或者掷于3点)静触点,两开关的动触点分别连接。实现一...直...

ne555定时器电路图有没有的-一起装修网

一起装修网问答平台为您提供ne555定时器电路图有没有的的相关答案,并为您推荐了关于ne555定时器电路图有没有的的相关问题,一起装修网问答平台:装修问题,因我而止...

样品有两个峰。。。-盖德问答-化工人互助问答社区

看上去峰形也太差了,进样量可以控制一下,柱温控制一下。看你流动相中有乙酸铵,请问下你乙酸铵称量时是用差减法称的吗?为什么我称量时电子天平读数...

简易数控和全数控有什么区别?,简易数控旋铆机价格高么??

[回答]直观理解就是:程控是程序控制,可以是PLC程序,也可以是计算机程序,也可以是宏程序,等等多种多样的程序,都可以进行的控制。应用有自动温控,无人驾驶...

用c#将rfid读卡器读取的数据存入数据库的方法

目前,在PHP的网站及众多书籍中,很少讲到数据库抽象层,有的PHP开发者虽然已做了几年开发工作,但似乎也没有意识到它的存在。很多人并不理解数据抽...

面试关于电气岗位的时候,一般问什么问题啊?-有了

我是电气工程及其自动化的,和你差不多。基本的问题网上有很多,但我觉得我们面试强电的时候一般会问你CAD掌握的怎么样?供配电各个规范有无了解?会不...

并且没有引出能接线的地方来应该怎么接线呢

###开关控制电源插座,电源线火线先通过开关的一个接口,另一个接口连接到插座的L接口上,看图片你已经连接好了,零线接N接口,另一个接口应该是地线接口。###其实...

为何我下载的软件打不开?下载完了每次都是某某软件-ZOL问答

下载完了每次都是某某软件举报2人讨论8554次围观关注问题写回答讨论回答(2)huhao0123456789你下载什么?你说的应该是点了广告了,下来的是广告软件有用...

 通用风机  正火温度 
王经理: 180-0000-0000(微信同号)
10086@qq.com
北京海淀区西三旗街道国际大厦08A座
©2026  上海羊羽卓进出口贸易有限公司  版权所有.All Rights Reserved.  |  程序由Z-BlogPHP强力驱动
网站首页
电话咨询
微信号

QQ

在线咨询真诚为您提供专业解答服务

热线

188-0000-0000
专属服务热线

微信

二维码扫一扫微信交流
顶部