课程中心
HOME
课程中心
正文内容
自动循环控制plc编程 S7-200 SMART PLC行车自动往返循环控制
发布时间 : 2026-01-03
作者 : 小编
访问数量 : 23
扫码分享至微信

S7-200 SMART PLC行车自动往返循环控制

说到小车来回运送黄金,大家并不陌生,那么如何自动的来回向你家运送黄金呢?接下来就为大家讲解如何让小车来回并且自动循环的控制向你家运送黄金。

控制要求

按下启动按钮,行车自动循环运行,按下停止按钮,行车停止运行,具有点动控制,8次循环运行。

编程程序

第一步:(设计IO分配表)

第二步:(对应PLC 符号表)

第三步:(设计程序)

按下启动按钮SB1,I0.1触点闭合,Q0.0 线圈输出,控制KM1线圈得电,即行车执行前进操作,Q.0.0的常开触点闭合,形成自锁。强制I0.3为1,则Q0.0线圈失电,Q0.1 线圈得电,控制KM2线圈得电,即行车执行后退操作,Q0.1的常开触点闭合,形成自锁,同时C1计数1次。I0.3强制为0,I0.4强制为1,则Q0.1线圈失电,Q0.0线圈得电,控制KM1线圈得电,即行车执行前进操作,Q0. 0的常开触点闭合,形成自锁,同时C0计数1次。

此时此刻,S7-200 SMART PLC行车自动往返循环控制,大家都理解并且掌握了吗?不理解的,可以在上述文章找答案哦!

热门PLC案例|如何用PLC控制小车五位自动循环往返运行?

一、任务目标

该任务是定时器指令相关应用案例。西门子S7-1200 PLC定时器种类比较多,在实际的应用中,读者可根据实际的应用场景选择对应的定时器指令。本任务要求读者掌握以下几个内容。

1.定时器指令的分类

2.定时器各管脚的含义

3.定时器配合其他指令的使用方法

二、任务描述

如图所示(2-2-1)用三相异步电机拖动一辆小车在A、B、C、D、E五点之间自动循环往返运行,小车五位行程控制的示意图如图所示。小车初始在A点,按下启动按钮,小车依次前进到B、C、D、E点,并分别停止5S返回到A点停止。

图2-2-1小车延时自动往返示意图

三、相关知识

本案例需要使用的是基本位逻辑和定时器指令。位逻辑指令在其他的章节中已有介绍,此处为读者介绍定时器指令的相关知识。

1、定时器指令

西门子S7-1200PLC有4种常用的定时器:

①TP:脉冲定时器,可生成具有预设宽度时间的脉冲。

②TON:接通延时定时器,输出Q在预设的延时后设置为ON。

③TOF:关断延时定时器,输出Q在预设的言时后重置为OFF。

④TONR:保持型接通延时定时器,输出Q在预设的延时后设置为ON,在使用R输入重置经过的时间之前,会一直累加跨越多个定时时段经过的时间。

2、如图2-2-2所示,在指令窗口中选择“定时器操作中”的TON指令,并将其拖入程序段中(见图2-2-3),这时会跳出一个“调用数据块”窗口,选择自动编号后,会直接生成DB1数据块,也可以选择手动编号,根据用户需要生成DB数据块。

图2-2-2 定时器指令

图2-2-3 TON指令调用数据块

在项目树的“程序块”中可以看到自动生成的IEC_Timer_0_DB[DB1]数据块(见图2-2-4)双击进入,即可读取DB1定时器的各个数据,变量的数据类型为IEC_Timer,见表2-2-5。

图2-2-4 DB1数据块位置

TON指令就是接通延迟定时器,输出Q在预设的延时后设置为ON。TON指令形式如图2-2-6。TON的参数及数据类型见表2-2-7。在2-2-7表中,R参数一般用于TONR等指令。参数IN从0跳为1时将启动定时器TON。

表2-2-5 DB1数据块IEC_Timer_0_DB的内容

图2-2-6 TON指令形式

表2-2-7 TON的参数及数据类型

参数

数据类型

说明

IN

Bool

启用定时器输入

R

Bool

将TONR经过的时间重置为0

PT

Bool

预设的时间值输入

Q

Bool

定时器输出

ET

Time

经过的时间值输出

定时器数据块

DB

指定要使用RT指令复位的定时器

在定时器中PT(预设的时间)和ET(经过的时间)的数据大小以有符号、双精度的32位整数形式表示毫秒时间,见表2-2-8。TIME数据使用T#标识符,以简单时间单元“T#200ms”或者复合时间单元“T#2S_200ms”的形式输入。

表2-2-8 TON的参数及数据类型

数据类型

大小

有效数值范围

TIME

32位存储形式

T#-24d_20h_31m_23s_648ms 到 T#24d_20h_31m_23s_647ms 以 -2,147,483,648 ms 到 +2,147,483,647 ms

TON指令的应用与时序图如图2-2-9和图2-2-10所示。在时序图中PT=5S。

图2-2-9 TON指令的应用

图2-2-10TON指令的时序图

TOF关断延时定时器的指令与TON类似。图2-2-11和图2-2-12为TOF指令的应用和时序图。在时序图中PT=5S。

图2-2-11TOF指令的应用

图2-2-12TOF指令的时序图

TP脉冲定时器指令的应用如图2-2-13,时序图如图2-2-14所示。在时序图中PT=5S。

图2-2-13TP指令的应用

图2-2-14TP指令的时序图

四、任务实施

本任务的实施步骤主要分为PLC接线、IO地址分配以及程序设计思路:

1、PLC接线如图2-2-14

图2-2-14PLC接线图

2、IO地址分配

输入地址

说明

输出地址

说明

I0.0

启动

Q0.0

小车前进

I0.1

A点位置

Q0.1

小车后退

I0.2

B点位置

I0.3

C点位置

I0.4

D点位置

I0.5

E点位置

3、程序设计思路

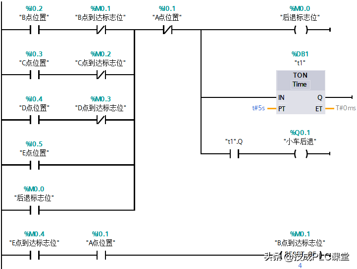
任务中,小车需要到达5个工位,首先判断小车前进的条件是:按下了启动按钮或者从B、C、D、E点任意一点返回到A点后。

小车停止前进的条件是:小车到达了B、C、D、E点或者触碰到了E点位置。

判断小车后退的条件是:B、C、D、E点位置到达了,然后延时时间到了则小车后退。

4、程序设计

五、经验与总结

1、在这个案例中主要使用的是常开、常闭、线圈、定时器指令。案例中有5个工位,当按下启动按钮后,小车启动。到达B、C、D、E任何一点都需要停止小车前进(使用M0.0标志位断开小车前进),然后再延时,延时时间到达后后退。

2、小车后退到达A点位置后,小车又继续前进。假定前一次到达的位置是B点,则这一次需要到达的是C点位置。到达C点位置就会触碰到B点的限位开关,故使用标志位(M0.1)断开小车在B点前进功能。

(技成培训网原创,作者:郭彪,未经授权不得转载,违者必究)

特别推荐:

手机版电工专用计算器,1分钟快速搞定复杂的电工计算

13种电气计算EXCEL表格,自动生成!从此计算不求人(超实用)

6款免安装的超实用电气计算软件,值得下载

相关问答

plc程序如何实现循环动作?

要用PLC实现程序的无限循环,我们可以使用时间顺序循环的指令,指令如下:1、用时间继电器T0驱动T1。2、再由T1驱动T2。3、T2驱动T3。4、直到最后一个,用TN...

plc怎么自动循环关闭按钮?

用一个中间继电器就行了,停止时将这个继电器复位,每一个循环开始前测试它一下,复位就停机,没复位就下一个循环。不过要设一个紧急停机按扭,你不想有人被夹...

plc怎么让一个程序重复循环?

在PLC中,可以使用循环语句或者定时器来实现程序的重复循环。循环语句可以使用LAD、FBD或者STL等编程语言编写,通过判断循环次数或者循环条件来实现重复执行程...

西门子PLC中如何实现自动循环?

在西门子PLC中实现自动循环通常可以使用计时器和定时器来实现。以下是一种常见的方法:1.使用一个计时器(TON)步来设置循环的时间间隔。该计时器的触发可以通...

PLC编程循环?

有几种方法:1、用定时器,一个周期后,复位第一个定时器,程序自然就循环下去了.2、用跳转和标号指令,(JMPLBL),在程序的开始处加一个标号(如LBL10),在周期结...

plc如何实现不同程序循环?

要用PLC实现程序的无限循环,我们可以使用时间顺序循环的指令,指令如下:1、用时间继电器T0驱动T1。2、再由T1驱动T2。3、T2驱动T3。4、直到最后一个,用TN...

PLC怎么编辑无限循环点动?

PLC可以通过编写无限循环点动程序来实现对设备的持续控制。具体操作步骤为:首先确定需要控制的设备输入输出口地址,然后设置一个无限循环程序,将控制信号输出...

PLC里面的FOR循环?

循环指令共有两条:循环区起点指令FOR,编号为FNC08,占3个程序步;循环结束指令NEXT,编号为FNC09,占用1个程序步,无操作数。在程序运行时,位于FOR~NEXT间的...在...

plc如何实现3个连续动作?

plc如何实现3个连续动作?先简单看下plc的工作原理,当我们把编写好的程序下载到plc中它就开始对用户程序进行扫描这是它的核心工作,整个扫描过程称之为一个运...

PLC设计中,一个自动循环的过程,假如我想让这个过程暂停,接着按一下继续按钮继续循环,暂停怎么处理?

哪你要有个自动循环到哪一步的寄存器了。。然后在按下暂停时把下步该干什么记录好,然后停止运行,在启动时先判断是不是第一次运行,是就从头开始,不是就读出...

 the temptations  菊糖 
王经理: 180-0000-0000(微信同号)
10086@qq.com
北京海淀区西三旗街道国际大厦08A座
©2026  上海羊羽卓进出口贸易有限公司  版权所有.All Rights Reserved.  |  程序由Z-BlogPHP强力驱动
网站首页
电话咨询
微信号

QQ

在线咨询真诚为您提供专业解答服务

热线

188-0000-0000
专属服务热线

微信

二维码扫一扫微信交流
顶部