直播课堂
HOME
直播课堂
正文内容
呼叫小车的plc编程 8站小车的呼叫控制—PLC功能指令运用实训
发布时间 : 2026-01-23
作者 : 小编
访问数量 : 23
扫码分享至微信

8站小车的呼叫控制—PLC功能指令运用实训

写在前面,与各位共勉: 符合IEC6631-3国际标准的PLC,才是初学者学习以及从事这一行当的工程技术人员所研究的。不要问为什么,等你学过之后就会了然。很多人会问,你程序用什么软件,用什么牌子的PLC等等,为了某一个品牌某一个型号的PLC学它的功能逻辑指令,真浪费时间,换一个品牌后,又不知从何入手。诸如种种情况,建议学习开放式控制系统编程技术,基于IEC6631-3国际标准。并且学习编程思想才是明智之举。

一、器材包括

(1)可编程控制器1台(FX2N-48MR);

(2)8站小车的呼叫模拟板1块;

(3)交流220V接触器2个

(4)共阴数码管1只(注:需要在七段回路中分别串联510W电阻);

(5)计算机1台(已安装GX Developer或GPP软件);

(6)导线若干。

二、逻辑要求

用功能指令设计一个8站小车的呼叫控制系统,其控制要求如下:

(1)车所停位置号小于呼叫号时,小车右行至呼叫号处停车;

(2)车所停位置号大于呼叫号时,小车左行至呼叫号处停车;

(3)小车所停位置号等于呼叫号时,小车原地不动;

(4)小车运行时呼叫无效;

(5)具有左行、右行定向指示、原点不动指示;

(6)具有小车行走位置的七段数码管显示。

图示

三、系统程序

1.I/O分配

X0:1号位呼叫SB1;

X1:2号位呼叫SB2;

X2:3号位呼叫SB3;

X3:4号位呼叫SB4;

X4:5号位呼叫SB5;

X5:6号位呼叫SB6;

X6:7号位呼叫SB7;

X7:8号位呼叫SB8;

X10:SQ1;

X11:SQ2;

X12:SQ3;

X13:SQ4;

X14:SQ5;

X15:SQ6;

X16:SQ7;

X17:SQ8

Y0:正转KM1;

Y1:反转KM2;

Y4:左行指示;

Y5:右行指示;

Y10~Y16:数码管abcdefg

2.程序设计

梯形图如图7-29所示。

四、系统接线

系统接线如图7-30所示。

2019年最后一个月了,也接近了尾声。只感叹:时光如梭,时不我待,只争朝夕。

西门子S7-200系列PLC实操(52 五站点呼叫小车)

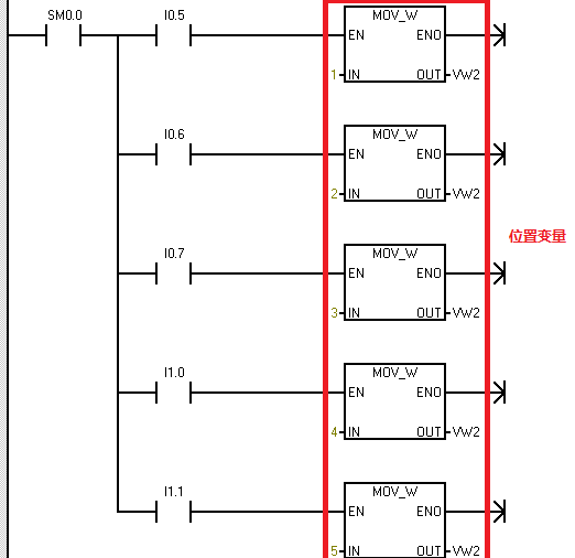
大家好,这节课我们学习“五站点呼叫小车 ”。

先来看一下程序设计说明:

说明:一辆小车在一条线路上运行,线路上有#1-#5共计5个站点,每个站点各设一个行程开关和一个呼叫按钮。当小车每运行到一个站点,都会触碰到相应站点的行程开关,指示小车当前所处站点的位置。要求无论小车在哪个站点,当某一个站点按下按钮后,小车将自动行进到呼叫站点。

我们先来看一下站点分配位置:

以及I/O分配情况:

这里我们先分析一下,整个过程的运行逻辑。这个程序当中,我们需要使用“状态标志位 ”,首先,我们通过传送指令,将小车的位置信息给到位置变量VW0。

第二步,将呼叫位置信息,给到呼叫变量VW2.

最后,比较一下,呼叫位置大于当前位置,就前进;小于当前位置就后退。

您可能会问了,那要是等于当前位置呢? 我先不说答案,你猜!

下节课,我们学习“传送带生产计数

相关问答

PLC装卸料小车,遇到一些问题,某自动生产线上运料小车的运动...

[最佳回答]先说光电开关的用法是和行程开关一摸一样的,只是注意输入PLC信号的电压电流是不是符合要求,一般是12V4-20mA即可.手动模式我刚刚说的很清楚了,有...

PLC是肿么和触摸屏变频器通信的?-ZOL问答

一个接PLC另一个接变频器触摸屏上添加一个PLC,(根据你所选择的,参数默认就可以了!)一个MODBUSRTU用于和变频器的通讯)通讯参数与变频器那边统一!也就是...

医院呼叫系统安装方法?哪位大神能告诉我?

[回答]医院呼叫系统分机呼叫主机:按一下分机床头垂线呼叫按钮。分机上“叫通指示”灯点亮主机发出音乐振铃声,病员一览表相对应的卡片上有灯光闪烁,同时分...

delay模块怎样设置延迟时间?

改变plc的延时时间:改那个定时器的时间就可以了例如程序里是(t0k30)就是延时三秒你改成(t0k50)就是5秒,以此类推。PLC,俗称“电力线上网”,英文...

电力系统常用的组态软件是什么

现在国内比较有名的就是三维力控,亚控等。相对来说中国经组态软件水平发展的速度很慢,现在的技术还停留在好几年前。如果你是想自己开发组态软件的...

单火智能开关

无线开关指的是可以不是墙壁开关,但是形状确实差不多的,其实相当于是一个遥控器使用的,只不过是做成可开关的模样——尼特智能家居、智能开关criminalabuse1...

SC200/200型施工电梯的限载人数一般的做法是多少?

730A除以(5-7)可计算出电缆主线不能低于120平方的。施工电梯通常称为施工升降机,但施工升降机包括的定义更宽广,施工平台也属于施工升降机系列。单...施工...

没有图纸如何查有PLC和触摸屏控制的电气故障?

没有图纸如何查看PLC和触摸屏控制的电气故障?在实际的工作中能遇到各种各样的情况,其中没有图纸算是比较常见,那么没有图纸怎么去查故障呢?根据我的工作经验...

sT语言,是什么编译语言?

sT语言的编译器也是通过将源代码转换为机器码的方式进行编译的,这也是编译语言的一种常见实现方式。除此之外,sT语言在语法结构上也融合了其他一些编程语言的...

plcc保险公司的辅导专员是做什么的?-汇财吧专业问答

[回答]各个保险公司的险种都大同小异平安的是股份制保险公司,个人觉得PICC的无忧一生不错,PICC是国字号大公司集团,和新中国同龄具体情况你可以拨打保险...

 深圳台风鹦鹉  浮元子是什么食物 
王经理: 180-0000-0000(微信同号)
10086@qq.com
北京海淀区西三旗街道国际大厦08A座
©2026  上海羊羽卓进出口贸易有限公司  版权所有.All Rights Reserved.  |  程序由Z-BlogPHP强力驱动
网站首页
电话咨询
微信号

QQ

在线咨询真诚为您提供专业解答服务

热线

188-0000-0000
专属服务热线

微信

二维码扫一扫微信交流
顶部