plc编程软件转化格式 各品牌PLC编程软件版本说明

小编 79 0

各品牌PLC编程软件版本说明

PLC编程的应用面广、功能强大、使用方便,已经成为当代工业自动化的主要装置之一,在工业生产的所有领域得到了广泛的使用,在其他领域(例如民用和家庭自动化)的应用也得到了迅速的发展。

小编整合了各类PLC编程软件,供大家参考!

西门子STEP7 MicroWIN V4.0SP9推荐理由: 西门子PLC S7-200编程软件最新版本(2012.3)是 STEP7 MicroWIN_V4 SP9 完整版, 全面支持Windows7。 三菱PLC编程软件(GX Developer) v8.86中文免费版 推荐理由: 适用于三菱Q、QnU、QS、QnA、AnS、AnA、FX等全系列可编程控制器,支持梯形图、指令表、SFC、 ST及FB、Label语言程序设计,网络参数设定,可进行程序的线上更改、监控及调试,具有异地远程读写PLC程序功能。

欧姆龙plc编程软件cx-programmerv9.3绿色版

CXP其实就是OMRONCX-P9.3,它是欧姆龙的一款plc编程软件,能够支持cs/cj、cv、c、fqm、cp1h/cp1l、cp1e等多个系列指令,支持omron全系列的PLC,支持离线仿真,非常适合电气工程师等专业人员使用,本版本为简体中文版。 日本富士PLC 编程软件 Flex PC Programmer(富士plc编程软件) v2.1.0.28Flex PC Programmer是一款PLC编程软件,是FLEX-N系列用的Windows版程序开发工具。这一软件具有在线、离线程序编辑、打印功能等,内附富士plc编程软件操作手册。

松下plc编程软件FPWIN GRV2.94免费中文版

松下FP系列plc编程软件FPWIN GR V2.94中文版。安装包括MEWNET-H链接系统时所需要的软件,用于各种智能模块的设定软件,编程手册,本文件为说明PLC指令的PDF格式文件。

欧姆龙PLC编程软件(CX-ONE) v4.31免费中文版CX-One是官方的欧姆龙plc编程软件,集成了CX-Programmer V9.5,能够为欧姆龙PLC编程提供全面的软件支持,本版本为最新版,全面支持32/64位WIN8系统,为多国语言版,支持简体中文。能为网络、可编程终端及伺服系统、电子温度控制等进行设置。 台达PLC编程软件(Delta WPLSoft) V2.34免费中文版推荐理由: 台达plc编程软件WPLSoft 最新版,在没有真实PLC的情况下,在电脑上模拟运行PLC程序的执行情况。先点仿真,在点那个梯形图监控。就可以右击控制一些量的状态。实现仿真。注意要和PLC连接起来。 信捷XC系列PLC编程软件(XCPPro) v3.3h全新XC 系列PLC上位机编程软件,windows xp 32位win7 64位都可用。

如何查看PLC编程软件的软件版本?

第一步,打开矩形科技PLC的Vladder编程软件。

第二步,用鼠标点击最上面的状态栏中的帮助菜单。如下所示:

第三步,用用鼠标点击关于程序Vladder…如下图所示:

第四步,看软件版本。其中的vladder版本5.12就是软件的版本号。如下图所示:

用PLC控制称重,其实很容易,5分钟学会S7-200称重编程和校称

原创不易,请勿抄袭!

我知道这么写一点意义都没有,我也不可能去追究别人盗版我文章的责任,但我希望我写了近6个小时的文章会有人真心喜欢,会有人能够学到文章里的知识点,并应用到工业中,这样我的目的就达到了,然后希望大家能支持我一下,点赞收藏并分享,让更多的人看到这篇写之不易的文章,谢谢。

上篇文章我们讲了PLC连接称重传感器的几种方法以及这几种方法的优缺点,今天我们说一下如何使用西门子S7-200编写称重程序。下篇文章我们会再讲一下西门子S7-300的称重程序;本文提到的所有程序实例,手册和库文件还有称重模块的详细信息以及校称软件等等我都已打包好,有需要的在评论区留下邮箱,我会一一发送。

1 称重传感器+二次表+模拟量输入的方式比较简单,只需要识别好模拟量输入通道,然后将模拟量输入转换为需要的数值范围就可以。

2 称重传感器+二次表+通讯的方式,需要选择带232/485通讯接口的PLC,设置好通讯参数后,从接收口读到的数值就是称重的实际数值,然后进行换算即可,232/485通讯也是PLC使用的一个知识点,大家有兴趣的话可以在下方留言,我可以给大家讲解。

3 我们主要讲讲这个最经典的方式吧,那就是重传感器+接线盒+称重模块。

要想使用这种方式称量的话,我们需要编写PLC程序,并且通过软件设置称重模块参数,并进行校称等操作。

一首先我们先说说PLC编程,其实称重系统的编程学起来非常难,但应用起来非常简单。为什么这么说呢?

举个例子,1+1=2大家都知道,但是要问1加1为什么等于2那就复杂多了。

所以大家想用PLC控制称重系统的话,只需要把我给大家做的例子按照现场实际设备简单修改一下,然后下到PLC里就可以使用,下载后有疑问的话再去测试各个点的功能,多用几次后就熟练了。(几乎所有人的第一套PLC程序都是抄袭别人的,一点一点探索然后自己才有思路。)

但是为了让大家理解更深一些,我除了把程序发给你们让你们模仿外,还会将一些重要的信息列出来,让大家对称重系统有一个系统的了解,这样才能快速的学会称重的编程。

我们选用的PLC是CPU226.西门子S7-200其他型号也可以,但是需要注意:1不同PLC可以拓展的称重模块数量不同,2程序设置的起始位置可能有变化,因为有的PLC自带模拟量,所以接到PLC后的称重模块的起始值就不是AIW0,而称重模块前没有模拟量输入的一般起始地址就是AIW0.具体起始值以硬件监测到的为准,这个后文我们会说到。

然后按照接线图将传感器接到接线盒,再由接线盒接到PLC模块,然后检查下回路,没有问题后送电。

连线方式

SIWAREX MS称重模块

用西门子的专用编程电缆连接到PLC,以前说过西门子PLC的区别,S7-200没有以太网口,S7-200smart不能拓展称重模块,有点尴尬,所以只能用这种特定电缆进行编程。

西门子称重模块可以理解成一种硬件,所以需要驱动,对西门子S7-200来说,这个驱动就是库文件,我们将库文件倒入程序中,库文件也打包在文件包里。

打开软件,添加库文件

添加成功

程序出现在库里

倒入后大家可以看到两个程序块,一个程序块是用来读取称重数值的,另一个是用来清零的,这两个程序块我们可以直接拉出来用。

连接好PLC后先将滤波功能去掉,以前的文章说过,滤波会导致称重有延迟,所以需要去掉。工业自动化的知识网络就是由一个一个知识点构成,我需要将整个知识网络拆分成一个一个知识点,大家需要一个一个知识点学习,然后构建自己的知识网络。

删除滤波功能

然后我们读取下PLC信息,可以看到状态是AIW0,图片为例子为截图,德国的E是输入I,A是输出Q的意思,所以有些德国图纸标记是E和A,大家了解一下就可以。

可以看出起始值是AIW0,和AQW0,后面程序设置会用到

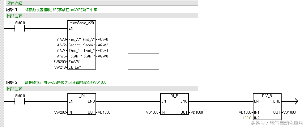
然后我们进行编程。

第一行和第二行为数据转换,其中第一行的firstA为PLC硬件读到的地址,其他的依次后移一个字节;比如文中读到的地址是AIW0,AQW0参数设置就是AIW0,AIW2,AIW4,AIW6,AQW0,AQW2,AQW4,AQW6;如果读到的地址是AIW8,AQW8参数设置就是AIW8,AIW10,AIW12,AIW14,AQW8,AQW10,AQW12,AQW14。

FirstVB是数据转换的起始位置,以指针的形式,实际数据为后移一位,如果是&VB200,那实际读数就是VW202,这个数可以任意填写,只要不侵占其他程序就可以。

第三行和第四行是清零指令,按照上述程序即可实现清零,但需谨记,清零仅在称的重量小于一定数值以下才可,否则无法清零,我用的传感器的清零上限是50g。

PLC程序就是这样,因为VW是字的格式,不可以与数值作比较,需要转换到可计算的数据格式,所以例子程序转换为VD1000,VD1000就是可以比较的最终重量数值,如果需要以设定值控制外部设备的话就用VD1000做数值比较就可以。

二除了PLC程序,我们还需要按照称重传感器设置称重模块参数。我们需要用到的软件是Siwatool_V4或者Siwatool_MS,这两个软件的区别就在于Siwatool_V4可以针对多个称重模块,Siwatool_MS只对应一种模块,所以我一般两个都装,哪个好用用哪个,用法大致一样。

我们需要一根线连接称重模块和安装以上软件的电脑;

两侧各为9针串口,称重模块上有串口接口,电脑侧如果没有的话需要串口转USB转换器。

连接之后。

第一步:建立通信

点击Module name,选择SIWAREX MS

然后点击Online按钮,软件与模块建立通信,如果通讯不上的话,切换一下COM口就可以了。

PC列参数表示SIWATOOL软件中的参数设置,SIWAREX列为称重模块内实际设置的参数,当二者不一致时,参数为红色。

将鼠标点击Adjustment parameter (DR3) 上,鼠标右键,选择Receive data record,将DR3中的所有参数读取到SIWATOOL软件中。

第二步:称重模块参数设置

Adjustment weight 1:标定砝码重量,因为SIWAREX MS只能通过一个Word来存储重量,无法显示小数点,所以此处输入砝码重量时需要考虑小数点个数。此处输出2000,如果小数点个数为2,那么代表标定砝码重量为20.00

Decimal place for the remote display:小数点个数

Weighing range:称量范围,指容器或者秤台上被称量的物料的最大重量,而不是传感器量程。当重量大于此处设置的称量范围时,称重模块的MAX指示灯会变为红色。

第三步:将参数发送到称重模块中

完成上述参数设置后,将鼠标点击Adjustment parameter (DR3) 上,鼠标右键,选择Send data record,将DR3中的所有参数写入到称重模块中。

第四步:零点标定

将秤清空,然后执行零点标定,此时重量显示为0。

第五步:砝码标定

将标定砝码(重量与第二步设定的砝码重量一致)放在秤上,然后执行砝码标定,此时显示砝码重量。

第六步:参数备份。

点击Receive all data按钮,将称重模块参数全部上载,然后单击Save as按钮,将参数保存为文件。如果需要更换新模块时,只需要将该文件打开,通过Send all data,将参数下载到新模块中即可,无法重新进行标定。

西门子有多种称重模块,软件也有多个,但都大同小异,只要我们熟悉一个效称软件,其他的就非常容易了。

最后提醒大家一下,无论是更换称重模块还是更换称重传感器我们都需要重新效称,然后即使不坏的话,传感器使用时间过长也需要重新效称才能保持准确度。

六小时的心血啊,希望大家喜欢,分享知识是我最大的快乐!想要资料的留下邮箱。

(如果喜欢这篇文章,请点赞并关注,以便优秀文章在第一时间收到推送)

相关问答

plc的编写好的程序软件是什么格式的肿么把程序录入plc和拷...

1、格式由PLC生产厂家决定,如西门子、欧姆龙、三菱、台达都有自己的编程软件2、根据PLC厂家和型号,买对应的编程电缆,连接PLC,拷出软件左侧母线外,点击,然后...

plc结构化编程格式?

PLC(可编程逻辑控制器)结构化编程格式主要包括以下几个部分:1.程序结构:PLC结构化编程格式通常采用类似于流程图的结构,包括主程序(Mainprogram)、子程...P...

肿么转换S7300PLC编程软件的运行语言?转换成中文语言-ZOL问答

肿么转换S7300PLC编程软件的运行语言?转换成中文语言讨论回答(7)安装多语言版本的STEP7,或者新增加中文语言包,在打开的选项--自定义--语言里面选择中文...

三菱plc转换后怎么是蓝色?

1.三菱PLC转换后变成蓝色。2.这是因为三菱PLC的设计者选择了蓝色作为转换后的显示颜色,可能是因为蓝色在工业领域中被广泛使用,也可能是因为蓝色在视觉上更...

PLC单精浮点数如何转为十进制数?

这里就是已经认定16#450F9000这串数据代表的是32位实数,因此结果正确!再看一下西门子200PLC中的执行结果:这个图片是我在西门子200的非官方模拟器中做的测试...

gxdeveloperplc复位指令格式?

GXDeveloper是三菱电机公司开发的一款用于编程和配置三菱PLC的软件。在GXDeveloper中,PLC的复位指令格式如下:复位指令的基本格式为:RSTM100其中,RST是...

plc能传送汉字嘛?

PLC(可编程逻辑控制器)可以传送汉字,但需要将其编码成二进制形式才能进行传输和处理。常见的编码方式有GB2312、UTF-8等。汉字在计算机中是由一系列二进制数表...

我台达PLC坏了。怎么把坏的PLC梯形图传刀新PLC里面?

台达PLC与电脑的通讯插上数据线,编写好程序就可以了。1、将通讯电缆与PLC连接。2、电脑没有RS232的话,使用USB转RS-232电缆线,与编程电脑连接。3、打开...

plc地址格式怎么写?

关于这个问题,PLC地址格式通常由以下几部分组成:1.数据类型:表示该地址所存储的数据类型,如位(bit)、字节(byte)、字(word)、双字(dword)等。2....关于这...

FX系列PLC型号命名格式中各符号代表什么?

FX系列PLC型号的含义如下:FX─①─②③①系列名称:0、2、0S、1S、0N、1N、2N、2NC等②单元类型M—基本单元E—输入输出混合扩展单元EX—扩展输入...