课程中心
HOME
课程中心
正文内容
电脑编程控制plc 工控小白第三弹:电脑控制PLC
发布时间 : 2026-01-16
作者 : 小编
访问数量 : 23
扫码分享至微信

工控小白第三弹:电脑控制PLC

在之前的文章中,我们分享了使用自复位按钮来控制PLC的动作,然而,单调的按钮无法满足日益增长的需求,随着电脑的日益普及,人们需要在办公室坐在电脑前面,就可以控制PLC的动作。

对于S7-200这种比较古老的PLC来说,因为他原生并没有带RJ45的网络接口,所以使用WinCC来直接控制它是不可能的。需要一个中间层,这个中间层就叫PC Access。

PC Access 是由西门子专门为S7-200 PLC推出的一款OPC Server软件,用于向OPC客户端提供数据信息,支持符合任何标准的OPC Client(客户端)通讯。S7-200 PC Access官方版自带OPC客户测试端,用户可以方便地检测其项目的通讯及配置的正确性。

OPC(OLE for Process Control) 是嵌入式过程控制标准,是用于服务器/ 客户端链接的统一而开放的接口标准和技术规范。OPC 作为一种工业标准,提供了工业环境中信息交换的统一标准软件接口。

OPC 是一种开放式系统接口标准,可允许在自动化/PLC 应用、现场 设备和基于PC 的应用程序(例如HMI 或办公室应用程序)之间进行简单的标准 化数据交换。它工作于应用程序 的下方。可以在PC 机上监控、调用和处理可编程控制器的数据和事件。 PC Access 可以用于连接西门子,或者第三方的支持OPC 技术的上位机软件,这个上位机软件,通常说的就是WinCC。

首先我们需要把前面写的PLC梯形图做一下修改,之前我们做的程序,里面控制开关使用的是输入映象寄存器,这种方式只能是通过按钮才能进行设置。现在我们需要通过电脑软件,也就是Wincc进行控制的话,我们只能设置它的内部变量存储器(V),于是,我们把梯形图改成如下方式:

如上图所示,我们需要控制变量V0.0,把这一位值设成1,线路就能接通,把变量V0.1设成1,线路就会断开,我们现在的任务就是要读写V0.0、V0.1和Q0.0的值。

要能做到这一步,我们就需要借助PC Access这个软件,如下图所示;

从西门子官网上下载完成PC Access以后,安装比较简单,安装完成以后,我们直接打开这个软件。在主界面中,我们看到,它已经检测到我们的PLC在COM3的接口处,如果显示不正确的话,我们可以通过右键菜单的PC/PG菜单项进行修改,如下图所示:

如何设置PG/PC接口,我们在前面的篇幅里已经讲过了,这里我们一切正常的话,就点击“新PLC”菜单项进行设置,如下图所示:

输入PLC的名称和网络地址以后,点击确认就成功新建了一个PLC连接。创建完成连接以后,我们继续在这个连接上创建我们需要的变量,如下图所示:

在这里,我们一共创建3个变量,他们的地址分别对应V0.0、V0.1和Q0.0,效果如下图所示:

至此,PC Access这里的工作已经做完了,全部工作做完以后,一定要记得保存,否则设置不会生效,切记!接下来,我们需要打开上位机软件WinCC,进行画面的制作和变量的链接等工作,WinCC的具体安装方法,可以参考前面篇幅。

打开我们安装好的WinCC主窗口,找到左侧列表中的“变量管理”项目,右键菜单中选择“添加新的驱动程序”,在弹出对话框中选择“OPC.chn”,如下图所示:

创建成功以后,看到在“变量管理”中新增了一个叫“OPC”的子项目,右键菜单选择“系统参数”选项,打开OPC条目管理器的对话框,找到我们干菜创建的S7200.OPCServer项目,然后点击“浏览服务器”按钮,如下图所示:

在打开的对话框中,找到我们刚才创建的3个变量,全选以后点击“添加条目”按钮,把我们创建的三个变量导入到WinCC里面,如下图所示:

这个时候会有消息框询问你一些参数,点击默认按钮即可,如下图所示:

全部完成以后,我们可以看到,三个选中的变量已经被成功添加到变量管理里面,如下图所示:

至此,后台数据,已经全部完成,接下来,我们需要做一个UI界面,一个是开始按钮,一个是停止按钮,还有一个状态显示。我们还是在这个页面中点击图形编辑器,在页面上添加两个按钮和一个圆形状态框,如下图所示:

接下来,为这两个按钮绑定事件,当鼠标按下时,把对应的变量置为1,当鼠标释放时,把对应的变量置为0,如下图所示:

对于圆形状态框来说,同样绑定相应的事件,当变量为0的时候,背景色显示为红色,当变量为1的时候,显示为绿色,如下图所示:

最后,点击运行按钮,运行效果如图所示,这样就可以很方便的在电脑上控制PLC的各种功能了:

PLC编程很难吗?其实用对方法,就很容易!附5大PLC编程技术方法

根据下图的三相交流电动机正反转控制的主电路,设计一个PLC控制电动机正停反的控制系统。控制要求如下:

(1)正常情况下,按启动按钮SB1,电机正转,按下反转启动按钮SB2,电机反转。

(2)电机启动后,按下停止按钮SB3并等待5秒钟之后,才可以改变电动机的旋转方向;

(3)如果SB1和SB2同时按下,电动机停止转动,并且不起动,同时报警灯L1亮1秒暗1秒不断闪烁。此时按SB3停止按钮进行复位。

首先我们先确定一下按钮、KM的使用辅助触点情况,这里是正反转的主回路,主回路必须有互锁电路,其他的按钮用常开触点。

下面是PLC的输入输出点表:

根据题意(1) 编程:这里根据题意1,只需2个自保持电路即可。

题意(2) 要求按停止按钮5秒后才能改变电机方向,所以这里需设置一个标志位,这里用M0.0。

并且加上程序互锁电路,具体如下:

首先在2个自保持回路中加入互锁电路——网络1的Q0.1常闭点和网络2的Q0.0常闭点。题意2说按下停止按钮后5秒,才能按启动按钮,所以网络3按下I0.2停止按钮后,M0.0得电自保持,计时器T37计时5s后,将M0.0的自保持回路停掉。并且在网络1和网络2中加M0.0的常闭点,使M0.0得电时网络1和网络2即使按了正转按钮或者反转按钮也不会使Q0.0或Q0.1得电。

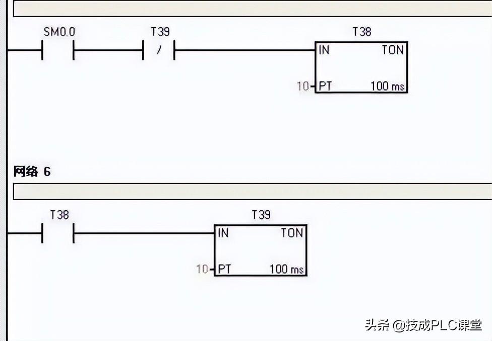
题意(3) 要求SB1和SB2同时按下,电动机停止转动,并且不起动,同时报警灯L1亮1秒暗1秒不断闪烁。编程如下:

这次增加了网络4/5/6,网络5和6就是利用2个计时器产生一个一秒脉冲的小程序,SM0.0为特殊位,其功能为一直得电。网络4就是利用M0.1将网络1/2/3锁死,也就是说M0.1得电网络1.2.3是不起作用的。其原理与上一小结的M0.0一样。

以上就是这个实例的全部编程。

正所谓万丈高楼平地起,如果你叫小编一口气编出来,小编也是很为难的。但是,将题意一点点拆分,一点点地把所需的功能写入,最后一定可以合你心意。最后你看看编完的程序与最初的程序差了多少?

接下来,小编给大家介绍5种PLC编程方法:经验法、解析法、图解法、技巧法及计算机辅助设计法。

(1)经验法 :

运用已掌握的成功设计经验,结合实际的情况,选择与实际情况类似的一个或若干个成功的程序,或具有一些典型功能的标准程序作为“样机”,对“样机”逐一修改,直至满足新的任务要求。在工作过程中,应多收集与积累这些“样机”,从而不断丰富自己的经验。

(2)解析法 :

PLC用于逻辑控制的编程方法可根据组合逻辑或时序逻辑的理论,并运用相应的解析方法,对其进行逻辑关系的求解。然后,再根据求解的结果,或画成梯形图,或直接编写指令表。解析法比较严密,可以运用一定的标准,使程序优化与算法化,并可避免编程的盲目性,是一种比较有效的方法。

(3)图解法:

图解法是靠画图进行PLC程序设计。

常见的主要有3种方法:梯形图法、波形图法以及流程图法。

梯形图法是最基本的方法。无论是经验法,还是解析法,若用梯形图编写PLC程序,就要用到梯形图法。

波形图法很适合于时序控制电路。它先把对应信号的波形画出,再根据时间用逻辑关系去组合,就可以很容易地把电路设计出来。

流程图法是用框图来表示PLC程序的执行过程及输入条件与输出间的关系。在步进控制中,用它进行设计是很方便的。

(4)技巧法

技巧法是在经验法及解析法的基础上,运用技巧进行编程,以提高进行编程的质量。巧妙地使用PLC所提供的多种功能指令进行编程,是对已有经验的“升华”,做到熟能生巧,实现创造性的编程。

(5)计算机辅助设计

PLC可通过上位连接单元与微型计算机连接,并运用微型机进行联机辅助编程。计算机辅助编程,应有相应的软件做支持。现有的编程软件可把梯形图翻译成指令表。编程时,可先在计算机屏幕上设计梯形图,然后再将该梯形图转换成对应的指令表。这种编程软件有现成的,例如,日本三菱公司的MEDOC和GPP等

总结以上5种编程方法是不能截然分开的。如经验法、解析法、技巧法都要用到图解法,而技巧法又是经验法的升华。

转发是最大的鼓励!谢谢您的支持!

小贴士

PLC专属资料: 含有从入门到高级所有PLC学习资料(三菱/西门子/欧姆龙) ,电气经典18本大全书,历年电气考试真题、电气必备实训仿真软件、电气自动化行业各类型技术手册!

相关问答

PLC怎么实现同电脑的连接呢?数据线需要驱动程序吗?-ZOL问答

PLC怎么实现同电脑的连接呢?数据线需要驱动程序吗?笔记本电脑讨论回答(8)PLC同电脑连接,有两种形式:1、电脑作为编程器2、电脑作为控制过程的显示端,相当...

plc怎么联接电脑要安装什么驱动-ZOL问答

如果能直接连接电脑,通常不需要驱动。但是一般电脑不具有连接PLC的通讯口,因而还需要一个电脑通讯口转PLC通讯口的连接线或是卡,那么就需要安装线或卡的驱动。...

计算机是如何控制PLC的?

西门子S7-200对应的软件是Step7micro/winS7-300/400对应的是simaticS7。编程软件是给PLC编写程序用的,S7-200跟电脑通讯用的是PPI协议,S7-300/...

怎样在电脑里写入plc编程?

PLC根据它的品牌、型号来选择编程软件,比如,西门子:S7-200系列PLC编程软件用STEP7-MicroWINV4.0SP9版本软件;S7-200SMART系列PLC编程软件用STEP7...

电脑如何连接PLC?

电脑可以通过串口或以太网口与PLC连接。串口和以太网口是连接电脑与PLC的两种常见的方式。串口通过RS232或RS485通信协议连接电脑与PLC,适用于距离较短且需要...

西门子的PLC怎么编程?

需要准备的工具:西门子PLC编程软件,电脑。1、计算机系统应用语言在“控制面板”(ControlPanel)的“区域与语言”(Regionandlanguage)中确认。2、单击...

如何远程将自己的电脑连接到plc设备电脑上?

远程PLC通讯需要以下条件1,一般使用VPN----虚拟专用网络(VirtualPrivateNetwork),搭建这个平台的方式有很多,可以参考以下带VPN功能的路由器或搭建服务器...

电脑连接plc方法?

要将电脑连接到PLC,您需要以下设备和步骤:设备:1.电脑2.PLC3.编程电缆:通常是RS232或USB类型。步骤:1.确认PLC型号和通信类型。大多数PLC都有特...

plc怎样远程输入程序?

PLC远程输入程序需要使用一些特定的工具和设备,以下是一些可能的步骤:1.选择合适的远程输入工具:例如PLC编程软件、远程桌面、云平台等,确保所选工具支持远...

理论联系实际的第一步,电脑如何和PLC建立连接?

理论联系实际的第一步,如何电脑和PLC建立连接,这是学习PLC编程的第一步,把程序写入到PLC中、对程序进行监控都需要电脑和PLC进行通讯连接,这也是新手入门的第...

 钟镇涛简介  kugu 
王经理: 180-0000-0000(微信同号)
10086@qq.com
北京海淀区西三旗街道国际大厦08A座
©2026  上海羊羽卓进出口贸易有限公司  版权所有.All Rights Reserved.  |  程序由Z-BlogPHP强力驱动
网站首页
电话咨询
微信号

QQ

在线咨询真诚为您提供专业解答服务

热线

188-0000-0000
专属服务热线

微信

二维码扫一扫微信交流
顶部