plc成品物料搬运编程 如何利用PLC,来实现简单的搬运动作?

小编 86 0

如何利用PLC,来实现简单的搬运动作?

今天咱们来谈一谈如何利用PLC来实现简单的搬运动作,让机械为人服务!这个例子完美地用到了顺序控制的指令,实际应用起来真的是非常方便,程序循环控制起来也是得心应手!

废话不多说

进入我们今天的主题

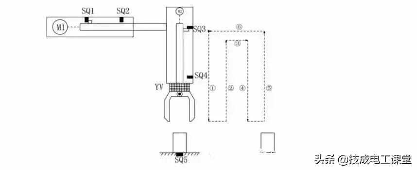
简易机械手结构图

M1为控制机械手左右移动的电动机M2为控制机械手上下升降的电动机YV线圈用来控制机械手夹紧防松SQ1为左到位检测开关SQ2为右到位检测开关SQ3为上到位检测开关SQ4为下到位检测开关 SQ5为工件检测开关

简易机械手的控制要求如下:

机械手要将工件从工位A移到工位B 处

机械手的初始状态(原点条件)是机械手应停在工位A的上方,SQ1、SQ3均闭合;

若原点条件满足且SQ5闭合(工件A处有工件),按下启动按钮,机械手按“原点→下降→夹紧→上升→右移→下降→防松→上升→左移→原点”的步骤工作。

动作图

编程前理顺动作如何转移:

定义

符号表:

硬件

的接线图:

满足

所有动作的程序如下:

一大堆梯形图看着真是眼花缭乱,不用担心我们一段一段分析分析这个机械手是如何工作的!

其实这个图没有那么多的并行分支,所以转移起来的逻辑非常简单!

注释:本文来源网络,侵删~

“PLC怎么才能学会?”

“如何才能独自完成一个项目?”

这是所有工控小白每日三省吾身的问题,

你渴望速成,

渴望借鉴前人的经验,

却苦于每天

没有充足的时间搜集相关资料!

如果你有上述困扰,恭喜你找对地方了!

技成PLC课堂的老师花费了好几个月的时间

总结了上万个学员需求,

为大家整理了一份真正属于工控人学习的最新资料包,

从工控小白到工控大咖通通适用!

话不多说,目录安排一下:

一、2020电工基础大全

二、电工进阶PLC

西门子最新软件汇总

S7-1200学习步骤

成为电气工程师,

独立完成一个项目并非遥不可及,

希望你能用好这份资料包,

做好平时的实操积累,

在关键时候能运用编程思维调取脑海中的程序思路,下一个升职加薪的就是你!

PLC编程示例-机械手物料取放

物料取放机构示意图(图标源自网络)

结构

物料取放机械手的机构主要包含:

物料加紧机构:实现对物料的加紧或松开;

升降机构:实现物料的提升或下降;

左右移动机构:实现物料的左右移动;

功能

机械手实现物料从B位移动至A位。其具体流程如下图:

机械手动作流程

通过以上流程分析可以看出,此机械手的动作流程完全符合顺序控制的特点。因此这里可以完全按照顺序控制的程序思路来实现此程序的编写。以下即为以上功能实现的一种示例:

第1步水平右移

第2步升降下降

第3步物料夹取

第4步升降上升

第5步水平左移

第6步升降下降

第7步放物料

第8步升降上升

以上即程序代码,即可实现以上机械手的搬运动作。

相关问答

plc搬运机械手发展历史?

应用推广阶段(1998年-2003年)1998年随着中国经济的高速发展,特别是汽车制造工业的崛起,助力机械手逐步进入中国市场,产品单靠进口,品牌有日本的日东工器和意...

如何将工业机器人与数控机床融合应用?

近年来,机床行业市场规模整体萎缩、产能过剩等问题日益凸显,机床工具产业正面临和经受调整转型的严峻考验。自2011年起,机床企业的净利润纷纷开始下滑,直到20...

你能回答!!可靠的机床搬运如何计算,机床搬运哪家便宜??

[回答]这是个一个大佬,实力可以啊数控车床配自动化的辅机?我以前自己弄过我明白你的意思我是弄的fanucoitc系统车床我是在机床系统里面编译m代码为了改系...

plc是干什么的?

PLC(可编程逻辑控制器)是一种专门用于自动化控制的电子设备。它被广泛应用于工业和制造领域,用于监控和控制各种自动化系统和过程。PLC的主要功能是接收输入...

谁知道电力施工方案?-一起装修网

[回答]本工程的工序见后附的施工工艺流程图,主要分两部分,第一部分是电缆沟,第二部分是过路管。A、电缆沟(1)测量放线:根据电缆沟的内侧宽度为1.4...

欧姆龙步进电机编程实例?

欧姆龙步进电机是一种常见的电机控制设备,下面介绍一个编程实例:【实例描述】:使用欧姆龙的PLC和步进电机控制器,通过对步进电机轴的转动控制,实现搬运平...

江苏扬州城创智能装备有限公司具体做什么产品?

1.智能装备:公司致力于研发和生产各类智能化装备,包括自动化生产线、机器人系统、智能搬运设备等。2.自动化控制系统:提供自动化控制系统的设计、制造和集...

帮个忙各位同志,能不能推荐一下!桐乡机台设备搬运报价,机...

[回答]气动机械手搬运物料定位控制系统,主要由PLC控制模块、机械手水平手臂、机械手垂直手臂、机械手气动手爪、机械手转轴、步进驱动模块、气动控制模块...

哪里有免费的PLC可编程控制器毕业论文并附图的范文?

[回答]标题含有PLC的论文1.HPLC测定VC银翘片中连翘苷的含量[Admin|service-86qb@163.com][2008年3月25日][47]目的建立VC银翘片中连翘苷的含量测定方...

用plc控制机器人有什么意义?

机器人螺柱焊,机器人测量等等,这些其中有高精度的,有重复性的,有重量性的,有定位性的,都可以通过程序的编程与工具的配合作用来实现,机器人的kcp可以更直...因此...