线下实训
HOME
线下实训
正文内容
pLC编程SET怎么写入 「案例」S7-200SMART 实时时钟如何在MCGS触摸屏上显示并写入
发布时间 : 2026-02-08
作者 : 小编
访问数量 : 23
扫码分享至微信

「案例」S7-200SMART 实时时钟如何在MCGS触摸屏上显示并写入

↑戳上方“ PLC发烧友 ” 关注我们!

今天给大家带来如何在MCGS昆仑通态触摸屏上显示S7-200SMART PLC实时时间,有些时候,我们想在触摸屏显示PLC实时时间,还要监控PLC才能查看PLC当前时间很麻烦,接下来带大家不用监控PLC直观的在触摸屏上去显示并写入实时时间。

01

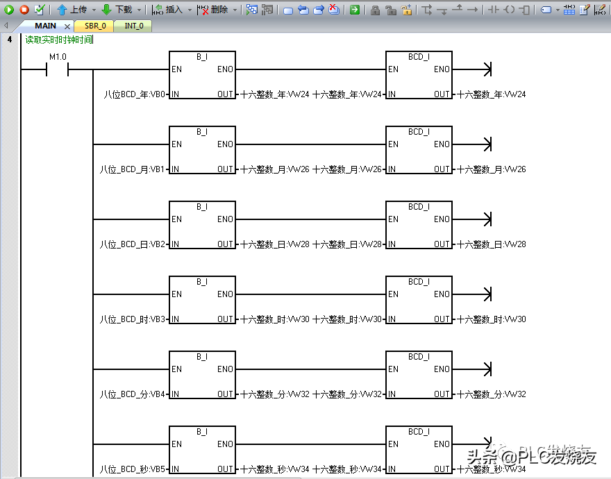
读实时时钟时间

第一步: (在桌面打开STEP 7-MicroWIN SMART编程软件)

第二步: (用字节转整数+BCD码转整数指令来读取实时时钟时间(B_I—BCD_I))。

第三步: (读取实时时钟指令(READ_RTC))

02

写时钟时间

第一步: (用整数转BCD码+整数转字节来写入时钟设定时间(BCD_I—I_B)

)。

第二步: (设置实时时钟指令(SET_RTC)).

第三步: (监控读取PLC实时时间,当时时间:2020年6月11日15:09星期四)

第四步: (监控写入PLC设定时间,设定时间: 2016年6月12日18:22分星期日)

注意事项: 在最后第八位表示星期的时候其中1 = 星期日,7 = 星期六,0 = 表示禁止计星期。

03

设计触摸屏时间画面

第一步: (在桌面上打开MCGSE组态环境软件)

第二步: (软件左上角菜单栏—文件—新建工程)

第三步: (新建工程设置—TPC)

类型(选择你设计触摸屏型号)

描述是你选择触摸屏型号的详细信息介绍

第四步: (打开工作台—设备窗口—鼠标双击设备窗口)

第五步: (打开设备窗口鼠标点击空白处并右击选择设备工具箱)。

第六步: (点击设备管理打开设备组态设置)

第七步: (选择通用TCP/IP父设备,点击新增,右侧选定设备就会自动添加进去)。

温馨提醒: 这里为什么选择通用TCP/IP父设备呢?因为要填加一个主设备,才能填加子设备,这里的子设备是指:通信的PLC、仪表、变频器等!

第八步: (鼠标选中西门子Smart200,点击新增,右侧选定设备就会自动添加进去。)

第九步: (设备工具箱—设备管理—鼠标依次点击通用TCP/IP父设备—西门子_ Smart200到设备窗口里面去)。

第十步: (鼠标双击打开设备0——[西门子Smart200]进入通信配置)

第十一步: (在设备属性值填写IP地址)

本地IP地址:192.168.0.10里填写触摸屏地址或者电脑本地连接IP地址)

远程IP地址:192.168.0.240填写PLC通信IP地址)

第十二步: (添加设备通道,添加PLC变量地址)。

启动读取与启动写入变量设置如下:

通道类型:M内部继电器

数据类型:第0位(这里是指PLC地址变量小数点后面的位数,例如我地址是M0.5,那么在数据类型应填写通道的第05位)

通道地址:0(这里是指小数点前面位的地址,例如我地址是M1.5,那么应在通道地填写1)。

通道个数:代表连续的位数。

读写方式:选择读写即可。

以此类推下去:

M0.0启动写时钟PLC地址

M0.2启动读PLC时钟地址

读写时钟变量设置如下:

通道类型:M内部继电器

数据类型:选择16位无符号二进制数(16位等于一个字地址VW)

通道地址:24(通道个数,24代表VW24)。

通道个数:代表连续的个数。

读写方式:选择读写即可。

以此类推下去:

VW24读PLC年

VW26读PLC月

VW28读PLC日

VW30读PLC时

VW32读PLC分

VW34读PLC秒

VW36读PLC星期

VW50写PLC年

VW52写PLC月

VW54写PLC日

VW56写PLC时

VW58写PLC分

VW60写PLC秒

VW62写PLC星期

04

画面设计

第一步: (用户窗口—新建窗口—窗口1)

第二步: (双击打开窗口1,设计如下图S7-200SMART PLC 实时时钟时间(读取)画面)

1.使用标签功能来编写文字标题,如下图所示:

2.使用标签在属性设置输入输出连接勾线显示输出,后点击显示输出表达式关联PLC读地址,单位输入年,当然月就是输入月,根据地址定义,输出值类型选择数值量输出,输出格式选择十进制数,自然小数点,如下图所示:

3. 使用标准按钮设置启动时钟读取按钮,在基本属性文本写入启动读取,操作属性—勾选数据对象值操作—取反,点击问号关联PLC变量地址。

4. 使用标准按钮设置切换写入时钟画面,在基本属性文本写入切换写入时间,操作属性—勾选打开用户窗口选择窗口2。

第三步: (双击打开窗口1,设计如下图S7-200SMART PLC 实时时钟时间(写入)画面)。写入画面设计与读取设计是基本是一致的,大家可以参考读取来以此类推。

05

演示效果

第一步: (点击模拟运行—工程下载—启动运行)

来源:PLC发烧友,作者:技成培训网-徐陈爽,未经授权不得转载!回复:西门子全套,可领西门子全套资料包。评论处大家可以补充文章解释不对或欠缺的部分,这样下一个看到的人会学到更多,你知道的正是大家需要的。。。

欧姆龙和西门子一键启停PLC编程方法图解 看完秒懂!

之前分享了台达PLC一键启动梯形图编写,大家纷纷要求看看其他品牌的一键程序编写,我这是应大家要求开始分享其他品牌一键启停梯形图。

整理了以前项目中用的一些编程技巧,我首先分享欧姆龙的一键启动,我使用欧姆龙PLC里面的专用指令,图1

图一

欧姆龙编程软件里面有些可以直接输入类似于台达或者三菱上升沿指令,有些不能直接输入,我用的这款软件就不能直接输入上升沿指令

,我需要写入一个DIFU 200.00然后在输出上升沿指令。最后面这个KEEP指令是欧姆龙专门的保持指令。图二详解介绍KEEP指令。

图二

KEEP(11)用来保持基于两个执行条件指定位的状态。这些执行条件用S和R标出。S是置位输出,R是复位输出。KEEP(11)运算就象一个由S置位和R复位的锁存继电器。

当S为ON时,其指定位也会置ON,并保持ON直到复位为止,在此期间不管S是否保持ON还是变为OFF。

当R置ON时,其指定位也会置OFF,并保持OFF直到置位为止,在此期间不管R是否保持ON还是变为OFF。

也就是类似于三菱和台达系列中相当于SET/RERST 指令;当置位接通一次后,对应的状态就保持,直到复位为ON时,解除保持;

这样说大家应该明白吧。

西门子S7-200PLC和S7-200smart里面,没有ALT指令,也没有KEEP指令,需要我们自己搭建一个一键启停梯形图。图3和图4(一张截图放不下,电脑屏比较小)

图3

图四

当第一次按下按钮时候,网络1 置位M0.0就导通了,网络2和网络3中M0.0常开点闭合,同时网络四接通Q0.0,同样,当第二次按下按钮时候,网络2的M0.1导通,同时网络3 M0.0和M0.1导通,复位M0.0和M0.1线圈。大家有机会自己编写好程序,自己链接上PLC就可以去试一试。当然西门子还有其他方法可以实现,那就是用计数器指令,也可以实现一键启停。我就在里过多废话了。

下次我准备给大家分享台达PLC时间锁的程序编写,因为我们做设备怕遇到老赖,一般编写一个这样程序,到了时间给钱,不给钱就自动停机。大家如果想看请在下面留言。

​电工学习网独家原创稿件,转载必须注明原文出处及原文链接,违者必究!

留言处大家可以补充文章解释不对或欠缺的部分,这样下一个看到的人会学到更多,你知道的正是大家需要的。。。

推荐阅读:电动机起停一键控制PLC梯形图程序, 请点击下面“了解更多

相关问答

置位(SET)与复位(RESET)指令在PLC编程中用ST语言怎样实现?

置位(SET)和复位(RESET)是我们在梯形图经常使用的元素,因为它不受双线圈的制约。当然这个和个人习惯有关。其实在ST语言中,是不存在置位复位问题的,因为赋...

PLC的置位与复位指令怎么用?

PLC置位和复位指令是PLC程序设计中比较基础和常见的指令,其作用是在需要时将信号状态改变为高电平或低电平,控制特定设备的启动或停止。下面是具体操作步骤:1...

plc断电后set指令还保持吗?

1,SET指令必须加对应的软元件,例如:SETM10.2,SET指令必须在条件满足时ON,例如:LDX00,SETM10;当X00ON时,SETM10就ON。3,PLC断电后,重新得...

plc编程用out好还是set好?

1.PLC编程中,使用out和set都是常见的操作方式。2.使用out指令的优点是可以直接将输出点置为指定的状态,操作简单直观。而使用set指令的优点是可以对输出点进...

三菱plc程序rst和set是什么意思?

1.SET是置位指令,其作用是使被操作的目标元件置位并保持。2.RST是复位指令,其作用是使被操作的目标元件复位并保持清零状态。1.SET是置位指令,其作用是使被...

西门子SET75.4如何上传程序?

首先要设置PLC与PG的通讯方式.1、在SETPG/PC里面设置好。2、在STEP7中,建立一个新的项目。3、点击PLCUPloadstationtoPG4、在出现对话框中,选择...

plc置位指令功能?

在plc置位指令功能中,置位就是通过外部强制改变输入,从而把输入映射到输出的一种方式;复位就是通过程序把输入的值变为通电时候的初始状态。简单来说,在功...

plcstl与set哪个快?

PLCSTL语言和SET语言哪个快,这个问题没有固定的答案。实际上,哪个语言更快取决于具体的应用需求和编程实现。STL(SequentialFunctionChart)是一种基于图形...

半自动化控制SET什么意思?

plc中的set是置位的意思,其功能是令元件置位并保持ON。sets0的意思是将初始状态继电器s0置位并保持ON,也就是置1的意思。基本逻辑指令是PLC中最基础的编程语...

三菱set是不用置位T吗?

三菱plc程序set是置位1用的,但T是计时器指令,顾名思义是用在计量时间的模拟计时器,程序运行到设定计时到了,T就置位1。所以三菱set是不用置位T的。三菱plc程...

 王林气功  水生花 
王经理: 180-0000-0000(微信同号)
10086@qq.com
北京海淀区西三旗街道国际大厦08A座
©2026  上海羊羽卓进出口贸易有限公司  版权所有.All Rights Reserved.  |  程序由Z-BlogPHP强力驱动
网站首页
电话咨询
微信号

QQ

在线咨询真诚为您提供专业解答服务

热线

188-0000-0000
专属服务热线

微信

二维码扫一扫微信交流
顶部