线下实训
HOME
线下实训
正文内容
反接制动的plc编程 国产plc倒拉反接制动龙鼎源
发布时间 : 2026-02-04
作者 : 小编
访问数量 : 23
扫码分享至微信

国产plc倒拉反接制动龙鼎源

国产plc倒拉反接制动

国产plc倒拉反接制动出现在位能负载转矩超过电磁转矩的时候。例如,起重机下放重物,为了使下降速度不致太快,就常用这种工作状态。在国产plc倒拉反接制动状态下,转子轴上输入的机械功率转变成电功率后,连同从定子输送来的电磁功率一起消耗在转子电路的电阻上。

国产plc能耗制动异步电动机的反接制动用于准确停车有一定的困难,因为它容易造成反转,而且电能损耗也比较大。反馈制动虽是比较经济的制动方法,但它只能在高于同步转速下使用。国产plc能耗制动是比较常用的准确停车方法。

(1)国产plc能耗制动的原理当电动机脱离三相交流电源后,向定子绕组内通入直流电,建立静止磁场,转子以惯性旋转,转子的导体切割定子磁场的磁力线,产生转子感应电动势和感应电流。转子的感应电流和静止磁场的作用产生制动电磁转矩,达到制动的目的。

PLC控制中如何实现星三角降压启动控制?

上一篇文章我们介绍了电动机控制的各种常用的控制环节,包括自锁、互锁和连锁,电动机优先控制、延迟启停控制、正反转控制、多地控制,交替运行控制、星三角降压启动控制、软启动控制、能耗制动控制、反接制动控制等等。

推荐阅读:电动机在工程应用中,有哪几种基本控制环节?

那把最基本的控制环节讲完了,这一篇文章就介绍交替运行控制、星三角降压启动控制、软启动控制。

一、交替运行控制

实际生产控制中经常会遇到需要两台电动机交替切换运行的情况,交替运行时间一般可以调整,假如有M1和M2两台电动机,按下启动按钮后,M1运转10min,停止5min,M2则与M1相反,也就是M1停止时M2运行,M1运行时M2停止,如此循环往复,直到按下停止按钮,这就是交替运行控制。

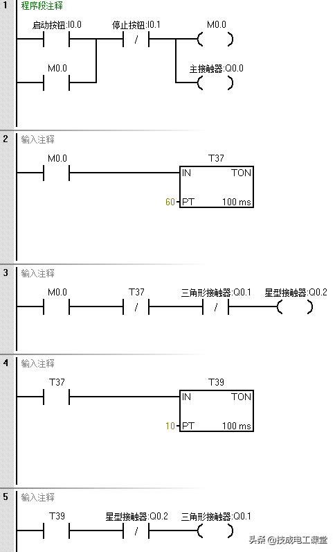
二、星三角降压启动控制

星三角降压启动控制是异步电动机启动控制中的典型控制环节,是常用的小型控制系统,在PLC控制中可以利用定时器实现星型到三角形的转换。假设控制中有启动按钮、停止按钮,还有主接触器、星型接触器和三角形接触器,将这些元器件连接好如下编写程序即可实现星三角降压启动控制。

三、电动机的软启动控制

电动机的软启动控制我们也称为电动机定子串电阻启动的控制,也是电动机控制中的常见控制方式。通过软启动控制,可以首先保证电动机减速启动,一定时间后达到额定转速。

对于软启动控制的接线,除了启动和停止按钮之外,还需要有过载电路断路器装置,输出有电动机启动器和旁路接触器,其中启动按钮用的是常开的,停止按钮和过载电路断路器装置用的是常闭的。

启动按钮闭合时实现电机软启动,停止按钮断开时电动机停止,当电动机过载时电动机电路断路器断开,电动机停止。

我们分析一下以上程序,电动机启动运行的条件是系统标志位M0.0互锁取消,程序段1、2的是互锁和解除互锁的程序。

如果按钮I0.0接通,I0.1断开,那么设置系统标志位M0.0为ON互锁,直到两个按钮恢复到初始状态时互锁才取消。

当互锁取消后,按下I0.0按钮,完成电动机的启动锁定,此时启动电阻还未被短接,电动机定子串电阻减速启动。

如果电动机已经启动,即Q0.0为ON,并且用于旁路去的输出Q0.1还未被置位的话,那么定时器开始计时,5秒后,如果电动机仍然处于启动状态,那么接在Q0.1输出端的旁路接触器启动,完成旁路锁定,电动机正常运行。

下面小编就把整理好的三菱、西门子最经典的案例编程源程序,送给各位,希望能对大家有所帮助~

117个三菱PLC例程

内容过多,仅展示部分

777个西门子PLC例程

内容过多,仅展示部分

29例PLC经典编程案例

内容过多,仅展示部分

领取894个三菱、西门子PLC例程

附赠PLC经典源程序29个(含编写教程)

以上就是电动机基本控制中的交替运行控制、星三角降压启动控制、软启动控制,而能耗制动和反接制动的内容还有很多,因篇幅有限,下一篇文章接着介绍电动机的能耗制动、反接制动控制吧,欢迎继续关注~

(技成培训网原创,作者:蔡慧荥,未经授权不得转载,违者必究)

相关问答

如何用三菱PLC改造带反接制动电阻的电动机双重连锁正反转启...

[最佳回答]主电路可以不变,把3个交流接触器的线圈接到PLC输出端Y,(如果功率大,可以加继电器转接PLC)。控制回路就不用了,开关点全部接入PLC输入端X,把热保的常...

plc变频器天车大车可以打反车制动吗?

变频器控制不存在打反车,变频器停止是按照内部减速时间来的,只有一个方向输出归零以后另一个方向才可以动作。变频器控制打反车的感受就是比较肉,反应比较迟钝...

单向运转反接制动应用场合?

用于一断电必须停住的场合。用于一断电必须停住的场合。

能耗制动与反接制动的区别,及其反接制动的优势在呢?-东北...

能耗制动是把动能转变为电能,在把电能转变为热能消耗掉、来达到制动的目的。反接制动是通过改变电机输入电源的相序(ABC)相、即改变电机旋转方向来...

直流电动机反接制动时,当电动机转速接近于零时,就应立即切断电源,防止什么?

所谓能耗制动,即在电动机脱离三相交流电源之后,定子绕组上加一个直流电压,即通入直流电流,利用转子感应电流与静止磁场的作用已达到制动的目的。所谓反制动...

并励直流电动机采用反接制动应注意哪些问题?

反接制动是快速有效的刹车方法,假设用二倍额定电流来制动,可串限流电阻:220V/(0.9A)≈244Ω.但采用反接制动还有个问题,那就是当速度降到零时应切除反接制动...

什么是反接控制?

反接控制:假设原来接触器KM1线圈通电,电机正转,速度继电器KS-1动作,其常开触头闭合,常闭触头断开。按下停止按钮SB1后,接触器KM1线圈断电,其与KM2线圈串...

反接制动控制线路中为什么需要电气互锁?

为保证电动机转速被制动到接近零值时,能迅速切断电源,防止反向起动,所以在反接制动控制电路中配以速度继电器,利用它来自动、及时地切断电源。反接制动时,由...

再生制动与反接制动区别?

反接制动又分负载反接制动和电源反接制动两种。1)负载反接制动又称负载倒拉反接制动。当电动机的转子在重物(当起重机用电动机下放重物时)的作用下沿着与旋转...

电动机能耗制动与反接制动控制各有何优缺点?分别适用于什么场合?

所谓能耗制动,即在电动机脱离三相交流电源之后,定子绕组上加一个直流电压,即通入直流电流,利用转子感应电流与静止磁场的作用已达到制动的目的。所谓反制动...

 戈尔巴乔夫去世  大唐通信 
王经理: 180-0000-0000(微信同号)
10086@qq.com
北京海淀区西三旗街道国际大厦08A座
©2026  上海羊羽卓进出口贸易有限公司  版权所有.All Rights Reserved.  |  程序由Z-BlogPHP强力驱动
网站首页
电话咨询
微信号

QQ

在线咨询真诚为您提供专业解答服务

热线

188-0000-0000
专属服务热线

微信

二维码扫一扫微信交流
顶部