研选课堂
HOME
研选课堂
正文内容
hmi程序和plc编程 西门子HMI和PLC如何进行通讯?看完你就知道了
发布时间 : 2026-02-05
作者 : 小编
访问数量 : 23
扫码分享至微信

西门子HMI和PLC如何进行通讯?看完你就知道了

关注“PLC发烧友 ”,一起涨知识!

回复:西门子全套,领西门子系列电子资料包!

大家好经常有学员问西门子HMI和PLC之间如何通讯,今天它来了。种方法让你连接无压力。

方法1

集成连接,也叫HMI连接

这种连接有一个前提就需要PLC与HMI处于同一项目下,

通过HMI变量表直接索取PLC变量就可以生成HMI连接。

方法2

非集成连接

这种连接主要用于非同一项目下PLC与HMI之间的连接,

例如精智面板或精简面板与step7编程之间的通讯 ,这种连接直接在HMI连接列表中添加,

建立连接后还需要根据实际通讯接口设置HMI上的接口,

对于这种通讯在关联PLC变量时就能通过绝对地址进行寻址。

西门子HMI和PLC之间通讯就是这么简单快捷,你学会了吗?

来源:技成培训网,作者:技成-黄亚东,未经授权不得转载,违者必究!

回复:西门子全套,领西门子系列电子资料包!

「PLC案例」FX3U PLC与HMI的步进定位控制,附程序图

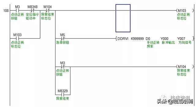
今天我们来看一个FX3U PLC与HMI之间的步进定位控制案例,要求做步进电机正反转点动运行、原点回归、正反转定位。

首先先看一下控制要求,假定:电机转一圈800个脉冲,电机转一圈0.2mm距离。

1、按下正转点动按钮,步进电机正转运行,按下反转点动按钮,步进电机反转运行。

2、在执行绝对定位之前,首先要执行一次原点回归指令,原点回归完成有指示灯信号。

3、原点回归完成后,再按下正转定位按钮,步进电机正转运行指定距离自动停止(距离的长度由绝对定位指令的脉冲数决定)。按下反转定位按钮,步进电机反转运行指定距离自动停止。

4、在紧急情况下,按下急停开关,PLC停止向步进驱动器发送脉冲信号,步进电机立即停止运行。

在设计PLC和HMI程序时的功能要求说明如下:

1、设计PLC和触摸屏程序,所有按钮/开关、回原点完成指示灯均为触摸屏控制。

2、在触摸屏上能够指定点动正反转频率,指定正反转定位频率和距离(注意:是距离,不是脉冲数)。此外,还要求能监控当前脉冲和当前距离的功能。

3、对于每次执行点动正反转、正反转定位,要求做资料取样和历史数据记录,时间为3天,可筛选日期查看数据记录。

4、丝杆设有正反转限位,当触及限位时需要报警,要求设计当前报警显示和历史报警记录。

5、要求添加用户等级密码功能,分技术员和管理员,技术员可监控程序、查看数据记录和报警记录,而管理员具有全部权限,还具有在用户管理页面重置密码的权限。

对于这样的一个控制,我们应该怎么去做?先做什么再做什么?下面我们来一一的看一下。

第一,设计PLC的控制程序,下载程序到PLC。

第二,设计HMI的过程画面。

第三,设置好通讯参数,下载HMI程序到触摸屏。

第四,将PLC和HMI用通讯线连接起来,成功通信上之后即可进行HMI通讯控制。

下面为FX3U PLC的控制程序:

下面为威纶通触摸屏的画面设计:

PLC和HMI程序就是这些,今天的内容,你看懂了吗?(本文为电工小琦原创,作者:蔡慧荥,未经授权,不得转载,违者必究)

往期优秀文章回顾:

猪队友一字之差,老电工又被坑了

相关问答

触摸屏和plc怎么一同用的。-ZOL问答

然后在触摸屏软件里设置通讯口,你用的哪个口,就设置哪个,一般都可以直接选到PLC的品牌,然后进入PLC软件,启用你选的通讯口,两边的波特率和校验之类的对应上就可...

plc和触摸屏485通讯plc如何写程序?

编写PLC程序需要先进行硬件配置与信号输入输出的设置,然后根据实际需要编写程序逻辑,包括输入信号的检测与处理、输出信号的控制等。同时,需要熟悉PLC编程语言...

触摸屏程序和plc程序有什么不一样?

触摸屏程序是下载到触摸屏上执行的程序,PLC程序是实际系统的PLC控制程序,运行在PLC上,两者有着本质上的差别,简单来说,PLC程序是控制现场设备的,但为了实现...

plc触摸屏一体机怎么编程_?

要是西门子的,那直接编触摸屏的程序,画面什么的,里面的输入输出点要和PLC的输入输出对应。之后把触摸屏和PLC通讯线连上。这样就实现触摸屏控制PLC了。也可以...

三菱编程口是RS422的,那么PLC和HMI(RS232、RS485)怎么通讯?

买根三菱的编程电缆sc-09然后把线剪断延长好了,自己做也可以,我用三菱422通讯几十米没问题买根三菱的编程电缆sc-09然后把线剪断延长好了,自己做也可以,我用...

plc和触摸屏联的程序怎么写?

PLC和触摸屏之间的程序通常需要用到一些特定的编程语言,例如:1、对于PLC设备,需要使用专业的编程语言,例如LLL、C语言、Modicon等;2、对于触摸屏设备,需...

上位机和触摸屏可以同时,控制一台PLC吗?-ZOL问答

PLC上只有一个接口,没有网线接口,想要让一台上位机和一台触摸屏同时控制?各位大哥帮帮忙,教一下。一般的PLC都支持多个通信口(即使本体没有都可以扩展),建议你...

触摸屏的操作如何来实现PLC程序控制的?

....2.想要了解触摸屏的工作原理就必须要懂得通讯,我们知道一个按钮要控制一个接触器就必须要有电信号的传输,也就是开关量。3.而触摸屏控制一个接触器则必...

hmi和plc的区别?

HMI和PLC是工业自动化领域中常见的两种设备,它们有以下区别:1.功能:HMI(HumanMachineInterface,人机界面)是一种用于人机交互的设备,提供了图形化界面...

触摸屏编程(PLC)?

其实你理解错了,绝大部分触摸屏编程是直接连接电脑编程,而不是连接PLC编程,连接PLC只是使用编好的程序读写PLC数据的,编程的时候不需要连接任何PLC,但是要定...

 格林斯潘传  陈佩娜 
王经理: 180-0000-0000(微信同号)
10086@qq.com
北京海淀区西三旗街道国际大厦08A座
©2026  上海羊羽卓进出口贸易有限公司  版权所有.All Rights Reserved.  |  程序由Z-BlogPHP强力驱动
网站首页
电话咨询
微信号

QQ

在线咨询真诚为您提供专业解答服务

热线

188-0000-0000
专属服务热线

微信

二维码扫一扫微信交流
顶部