线下实训
HOME
线下实训
正文内容
plc控制机械臂编程 PLC控制机械臂能用在什么项目中?
发布时间 : 2026-02-10
作者 : 小编
访问数量 : 23
扫码分享至微信

PLC控制机械臂能用在什么项目中?

PLC控制机械臂可以应用于多种项目中,特别是需要自动化操作和精确控制的领域。以下是一些常见的项目示例:

(1)生产线自动化:在生产线上,机械臂可以用于物料搬运、零件组装、产品包装等任务。通过PLC控制,可以实现自动化的生产过程,提高生产效率和一致性。

(2)物流和仓储系统:机械臂可以用于货物的装卸、堆垛、分拣等操作。通过PLC控制,可以实现物流和仓储系统的自动化,提高物流效率和准确性。

(3)汽车制造:在汽车制造过程中,机械臂可以用于焊接、喷涂、装配等工序。通过PLC控制,可以实现汽车制造过程的自动化和精确控制。

(4)医疗设备:机械臂可以用于手术辅助、药品分发、样本处理等医疗设备的操作。通过PLC控制,可以实现医疗设备的自动化和精确控制,提高手术安全性和工作效率。

(5)精密加工:机械臂可以用于精密加工领域,如雕刻、打磨、装配等任务。通过PLC控制,可以实现对加工过程的精确控制和自动化操作。

如果您需要能够控制机械臂工作的PLC,可以私信评论找我。

晚上,我们“广成工控”直播间也会聊相关内容,欢迎观看。

基于PLC的机械手臂(西门子s7-200)设计

一.什么是机械手臂呢?

机械手臂是机械人技术领域中得到最广泛实际应用的自动化机械装置,在工业制造、医学治疗、娱乐服务、军事、半导体制造以及太空探索等领域都能见到它的身影。尽管它们的形态各有不同,但它们都有一个共同的特点,就是能够接受指令,精确地定位到三维(或二维)空间上的某一点进行作业。

二.应用的领域

主要用于制造业,比如汽车制造,一些高质量的电子产品的生产车间,大型自动化生产产线等等

以格力为代表 :格力展馆展示了自主研发的 “行棋无悔 ”、“秉笔直书 ”、“焊武帝 ”的工业机器人、“大红”与“大紫”的服务机器人、工业联合的四轴钣金冲压机械手、AGV、数控机床等各种智能装备产品,用精湛的技术实力彰显出中国制造的魅力。

2.医疗领域 用于一些医生难以完成的手术或者用于辅助。这就要它的精度非常高,在配合5g技术,可以说是非常完美了。

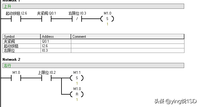
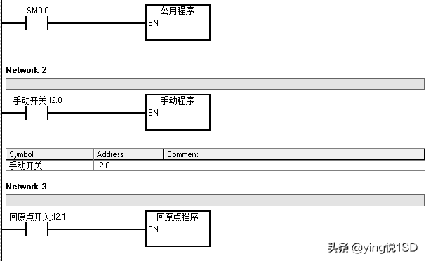
三.总设计采用主程序和子程序的设计

先一起来看看源代码吧

1.主程序

以下均为子程序

2.公用程序设计

3.手动程序

4.回到原点程序(置位复位法)

5.常见的机械手臂参考实物

主要用于学生初期的PLC编程学习!!!

相关问答

机械臂都是用PLC控制的吗?

1.不是全部都是用PLC控制的。2.机械臂的控制方式有多种,其中一种常见的是使用PLC(可编程逻辑控制器)进行控制。PLC具有可编程性强、稳定可靠等特点,适用于...

4轴机械臂用什么型号的plc控制器?

对于4轴机械臂的控制,可以选择适合的PLC控制器型号。常见的PLC控制器型号有西门子S7-1200、欧姆龙CP1E、三菱FX3U等。这些控制器具有高性能、可靠性强、编程灵...

伺服电机和PLC怎么接线?

伺服电机和PLC之间的接线方式会根据控制要求、系统设计和设备要求等因素而有所不同,因此建议在具体接线前参考设备的电气图,或者请专业的技术人员进行进一步的...

三菱PLC培训班有哪些课程

[回答]东莞市汇缘教育培训学校的项目培训:PLC学习培训、电工培训、伺服电机学习培训、机械臂编程培训PLC}通信培训、三菱PLC学习培训、机电一体化学习培训...

工业机械手用的什么控制,plc还是别的?

机械手的动作基本上属于顺序控制,不管是加持还是举升都是逐步进行的,伸缩臂和夹持器的驱动装置可以是电机,也可以是液压电磁阀。PLC主要应用到顺序控制上,而...

请问工业机器人与PLC有什么关系?

首先,工业机器人并不是我们平时在电影上所见到的机器人,其实大部分都是没有“脚”的。如机械手,很多都是以伺服电机和步进电机为运动神经。而plc则通过控制这...

机械手臂原理?

机械手臂主要由执行机构、驱动系统、控制系统以及位置检测装置构成。在PLC控制的条件下,采用液压传动方式,来实现执行机构的相应部位发生规定要求的,有顺序,...

机械手调单双臂怎么?-139****4125的回答-懂得

一般机械手的手臂收缩和旋出时间、夹、吸放时间是可以调的!但是一般机械手从开始运转到完成工作时间都是跟注塑机信号相关的。概括几点,你可以调手...

三菱系统M80plc警报A00023.刀库刀臂位置错误怎么解决?

三菱系统M80plc警报A00023.刀库刀臂位置错误表现为网页无法显示,原因和解决方法如下七、系统文件的问题当与IE有关的系统文件被更换或损坏时,会影响到IE正...

为何工业自动化行业更依赖机器视觉技术?

2,距离,长度,角度的测量,应用主要通过视觉拍照判断物品的空间位置,反馈给机械手或者PLC控制机械臂准确的抓取物品,因为很多产品摆放是随机没法定位的,机...1.从...

 我和太后  萱萱 
王经理: 180-0000-0000(微信同号)
10086@qq.com
北京海淀区西三旗街道国际大厦08A座
©2026  上海羊羽卓进出口贸易有限公司  版权所有.All Rights Reserved.  |  程序由Z-BlogPHP强力驱动
网站首页
电话咨询
微信号

QQ

在线咨询真诚为您提供专业解答服务

热线

188-0000-0000
专属服务热线

微信

二维码扫一扫微信交流
顶部