plc编程项目案例讲解 经典的PLC项目案例详解,一步一步教会你

小编 80 0

经典的PLC项目案例详解,一步一步教会你

十字路口的交通指挥信号灯布置

一、控制要求

(1)信号灯系统由一个启动开关控制,当启动开关接通时,该信号灯系统开始工作,当启动开关关断时,所有信号灯都熄灭。

(2)南北绿灯和东西绿灯不能同时亮。如果同时亮应关闭信号灯系统,并立刻报警。

(3)南北红灯亮维持25s。在南北红灯亮的同时东西绿灯也亮,并维持20s。到20s 时,东西绿灯闪亮,闪亮3s后熄灭,此时,东西黄灯亮,并维持2s。到2s时,东西黄灯熄灭,东西红灯亮。同时,南北红灯熄灭,南北绿灯亮。

(4)东西红灯亮维持30s。南北绿灯亮维持25s,然后闪亮3s后熄灭。同时南北黄灯亮,维持2s后熄灭,这时南北红灯亮,东西绿灯亮。

(5)以上南北、东西信号灯周而复始地交替工作状态,指挥着十字路口的交通,其时序如下所示。

二、PLC接线

三、定义符号地址

四、梯形图程序

三层楼电梯控制

电梯的上升、下降由一台电动机控制;正转时电梯上升、反转时电梯下降。各层设一个呼叫开关(SB1、SB2、SB3)、一个呼叫指示灯(H1、H2、H3)、一个到位行程开关(ST1、ST2、ST3)。

一、控制要求:

(1)各层的呼叫开关为按钮式开关,SB1、SB2及SB3均为瞬间接通有效

(即瞬间接通的即放开仍有效)。

(2)电梯箱体上升途中只响应上升呼叫,下降途中只响应下降呼叫,任何反方向呼叫均无效,简称为不可逆响应。具体动作要求,如下表。

(3)各楼层间有效运行时间应小于10S,否则认为有故障、自动令电动机停转。

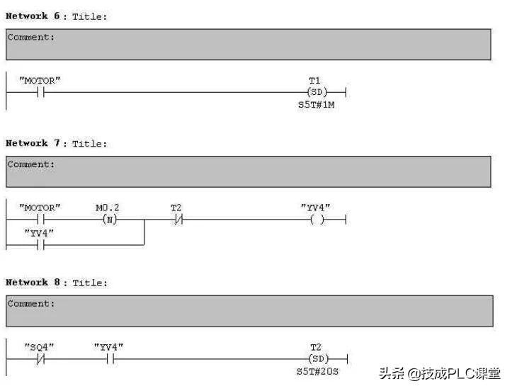
多种液体自动混合装置的PLC控制如图所示为三种液体混合装置,SQ1、SQ2、SQ3 和SQ4为液面传感器,液面淹没时接通,液体A、B、C与混合液阀由电磁阀YV1、YV2、YV3、YV4控制,M为搅匀电动机,其控制要求如下:

1.初始状态

装置投入运行时,液体A、B、C阀门关闭,混合液阀门打开20s将容器放空后关闭。

2.起动操作

按下启动按钮SB1,装置开始按下列给定规律运转:

①液体A阀门打开,液体A流入容器。当液面达到SQ3时,SQ3按通,关闭液体A阀门,打开液体B阀门。

②当液面达到SQ2时,关闭液体B阀门,打开液体C阀门。

③当液面达到SQ1时,关闭液体C阀门,搅匀电动机开始搅拌。

④搅匀电动机工作1min后停止搅动,混合液体阀门打开,开始放出混合液体。

⑤当液面下降到SQ4时,SQ4由接通变断开,再过20s后,容器放空,混合液阀门关闭,开始下一周期。

3.停止操作

按下停止按钮SB2后,要将当前的混合操作处理完毕后,才停止操作(停在初始状态)

参考程序:

霓虹灯广告屏控制器的设计

用PLC对霓虹灯广告屏实现控制,其具体要求如下:

该广告屏中间8个灯管亮灭的时序为第1根亮→第2根亮→第3根亮→…→第8根亮,时间间隔为1s,全亮后,显示10s,再反过来从8→7→…→1顺序熄灭。全灭后,停亮2s,再从第8根灯管开始亮起,顺序点亮7→6→…→1,时间间隔为1s,显示20s,再从→2→…→8顺序熄灭。全熄灭后,停亮2s,再从头开始运行,周而复始。

参考梯形图程序:

设计程序,使两个气缸顺序动作,其顺序为:A1B1B0A0。

(一)气控回路

(二)位移-步骤图

(三)I型障碍信号分析

(四)PLC接线

(五)定义符号地址

(六)梯形图程序

自动售货机的PLC控制

如下图所示的自动售货机示意图,其工作要求如下:

1.此售货机可投入1元、5元或10元硬币。

2.当投入的硬币总值超过12元时,汽水按钮指示灯亮;当投入的硬

币总值超过15元时,汽水及咖啡按钮指示灯都亮。3.当汽水按钮灯亮时,按汽水按钮,则汽水排出7s后自动停止,这段时间内,汽水指示灯闪动。4.当咖啡按钮灯亮时,按咖啡按钮,则咖啡排出7s后自动停止,这段时间内,咖啡指示灯闪动。5.若投入硬币总值超过按钮所需的钱数(汽水12元,咖啡15元)时,找钱指示灯亮,表示找钱动作,并退出多余的钱。

参考答案:

转发是最大的鼓励!谢谢您的支持!

小贴士

PLC专属资料: 含有从入门到高级所有PLC学习资料(三菱/西门子/欧姆龙) ,电气经典18本大全书,历年电气考试真题、电气必备实训仿真软件、电气自动化行业各类型技术手册!

5个PLC编程实例,高级电工的水平,弄懂后可以去考技师了

最近很多的电工师傅都在问,怎么样学习PLC?怎么可以快速的上手?有没有什么学习PLC的捷径?等等诸如此类的问题,其实老电工师傅们都知道,学习PLC,特别是想要快速掌握PLC,不仅仅需要一定的理论知识,还需要不断的实践实践再实践,多点练习自然也就会了,今天我们重点来看5个PLC编程的例子,每个例子都有具体的要求以及解决方案,包括了怎么用PLC的思维去处理问题?怎么进行分析?怎么进行具体的编程?每一个例子都详细的进行了梯形图以及逻辑语言的编程,想要学习的朋友可以看看,都是电工师傅的经验总结,非常实用。

相关问答

plc编程实例讲解?

当涉及PLC(可编程逻辑控制器)编程实例时,以下是一个简单的案例来说明:假设有一个自动灌装系统,该系统使用PLC来控制液体的进料和排出。系统中有一个传感器...

plc编码器编程实例?

以三菱PLC的脉冲+方向控制为例首先是接线:步进驱动器的脉冲端,分别接到PLC的脉冲输出端Y0,方向端接PLC任意输出端Y3;然后是编程:PLSY发脉冲即可[PLSYD100...

plc调用子程序编程实例?

plc调用子程序的编程实例在nc里有个子程序文件夹,在子程序文件夹里面新建子程序,格式为SPF,然后子程序的命名,直接取名为字母L加上数字,比如L105,L247。当...

西门子1200plc编码器编程实例?

西门子1200PLC的编码器可以通过编程实现各种控制功能。以下是一个简单的实例,用于控制一个温度传感器并将其转换为数字信号,以便在PLC中进行计数和计算:1.创...

欧姆龙nj系列plc编程实例讲解?

欧姆龙NJ系列PLC编程实例讲解可以参考以下内容:实例1:控制一个自动灯光系统在该实例中,我们将使用欧姆龙NJ系列PLC来控制一个自动灯光系统。系统包括一个感...

欧姆龙plc485通讯编程实例?

您好,以下是PLC485通讯编程实例:1.确定PLC通讯口:首先需要确定使用的PLC通讯口,例如COM1口。2.定义串口参数:定义串口参数,包括波特率、数据位、停止...

信捷plc总线控制伺服编程实例?

回答如下:以下是一个信捷PLC总线控制伺服编程实例:假设我们要控制一个伺服电机,该电机有一个编码器反馈,用于检测它的位置。我们需要使用信捷PLC和总线控制...

信捷plc定位编程实例?

以下为一种信捷PLC定位编程的实例:设备描述:-使用信捷PLC进行控制的一个轴(例如,伺服电机控制的滑台)。-一个编码器用于反馈轴的位置信息。目标:-控制轴...

三菱plc气缸编程实例?

两线制:两根线及传输电源又传输信号,也就是传感器输出的负载和电源是串联在一起的,电源是从外部引入的,和负载串联在一起来驱动负载。三线制:三线制传感器...

路灯plc编程实例?

您好,下面是一个简单的路灯PLC编程实例:1.确定输入和输出信号输入信号:光敏电阻信号、手动开关信号、定时器信号。输出信号:路灯开关信号、LED指示灯信号...