研选课堂
HOME
研选课堂
正文内容
plc中ka怎么编程 PLC接线,控制交流电机正反转控制(通过中间继电器KA间接控制
发布时间 : 2026-02-09
作者 : 小编
访问数量 : 23
扫码分享至微信

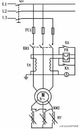
PLC接线、控制交流电机正反转控制(通过中间继电器KA间接控制

plc控制中间继电器气灯,k、a、k、点、键机控制交流接触器,k、m线圈,两个k、m控制交流电机正反。从事电工的朋友能看懂接线图,能自己完成吗?

·一、主电路k、m、1、k、m二连线估计都没有问题。k、m一主触点控制电机正转供电,k、m二主触点控制反转供电。

·二、plc输入接线关键s、s接线接dc二十四伏正,按按钮停电,平灵符输入有效。

·三、plc输出控制k中间继电器线圈关键三菱plc输出公共端com接dis零伏,当plc对应的y有输出时对应的k动作。

·四、写plc正反转控制程序传入plc。

·五、中间继电器k、a触点分别控制对应的k、m线圈控制电路。

你学会了吗?持续关注我的账号,用专业的方法让你轻松高效学习更多自动化plc编程技能。

PLC现场实例电气原理图及编程

三相异步电动机的降压启动控制

1、三相异步电动机的Y-△降压启动控制

将三相异步电动机的Y-△降压启动的继电接触器控制改造为PLC控制系统.

(1)确定I/O信号、画PLC的外部接线图

(a)主电路

(b)PLC的I/O接线图

电动机的Y-△降压启动的接线图

(2)设计三相异步电动机的Y-△降压启动梯形图

电动机的Y-△降压启动控制的梯形图

2.三相异步电动机的串自耦变压器降压启动控制

将串自耦变压器降压启动的继电接触器控制改造为PLC控制系统 :

(1)确定I/O信号、画PLC的外部接线图

PLC的输入信号:启动按钮SB1,停止按钮SB2,热继电器常开触点FR。

PLC的输出信号:运行接触器KM2、串接自耦变压器接触器KM1。

(a)主电路

(b)PLC的I/O接线图

电动机的自耦变压器降压启动的接线图

(2)设计三相异步电动机的串自耦变压器降压启动梯形图

三相异步电动机的串自耦变压器降压启动控制梯形图

三相绕线式异步电动机的控制

1.三相绕线式异步电动机串电阻启动控制

将绕线式异步电动机串电阻启动的继电接触器控制线路改造为PLC控制系统:

(1)确定I/O信号、画PLC的外部接线图

PLC的输入信号:启动按钮SB1,停止按钮SB2,热继电器常开触点FR。

PLC的输出信号:电源接触器KM、短接R1接触器KM1、短接R2接触器KM

(a)主电路

(b) PLC的I/O接线图

电动机的自耦变压器降压启动的接线图

2.三相绕线式异步电动机串频敏变阻器启动电路

将绕线式异步电动机串频敏变阻器启动的继电接触器控制线路改造为PLC控制系统 :

(1)确定I/O信号、画PLC的外部接线图

PLC的输入信号:启动按钮SB1,停止按钮SB2,热继电器常开触点FR。

PLC的输出信号:运行接触器KM1、短接频敏变阻器接触器KM2、接入热继电器的中间继电器KA。

(a)主电路

(b) PLC的I/O接线图

(2)设计三相绕线式异步电动机串频敏变阻器启动梯形图

三相绕线式异步电动机串频敏变阻器启动梯形图

自动往返控制

将自动往返控制的继电接触器控制线路改造为PLC控制系统 :

(1)确定I/O信号、画PLC的外部接线图

PLC的输入信号:正转启动按钮SB1,反转启动按钮SB2,停止按钮SB3,热继电器常开触点FR、正向前进限位开关SQ1、反向后退限位开关SQ2、前进极限限位开关SQ3、后退极限限位开关SQ4。

PLC的输出信号:正向运行接触器KM1、反向运行接触器KM2。

自动往返控制的示意图

(a)主电路

(b) PLC的I/O接线图

自动往返控制的接线图

(2)设计梯形图

自动往返控制的梯形图

梯形图经验设计法

(一)PLC控制系统梯形图的特点

(1)PLC控制系统的输入信号和输出负载: 继电器电路图中的交流接触器和电磁阀等执行机构用PLC的输出继电器来控制,它们的线圈接在PLC的输出端。按钮、控制开关、限位开关、接近开关等用来给PLC提供控制命令和反馈信号,它们的触点接在PLC的输入端。

(2)继电器电路图中的中间继电器 和时间继电器的功能用PLC内部的辅助继电器和定时器来完成,它们与PLC的输入继电器和输出继电器无关。

(3)设置中间单元: 在梯形图中,若多个线圈都受某一触点串并联电路的控制,为了简化电路,在梯形图中可设置用该电路控制的辅助继电器,辅助继电器类似于继电器电路中的中间继电器。

(4)时间继电器瞬动触点的处理: 除了延时动作的触点外,时间继电器还有在线圈得电或失电时马上动作的瞬动触点。对于有瞬动触点的时间继电器,可以在梯形图中对应的定时器的线圈两端并联辅助继电器,后者的触点相当于时间继电器的瞬动触点。

(5)断电延时的时间继电器的处理 。FX系列PLC没有相同功能的定时器,但是可以用线圈通电后延时的定时器来实现断电延时功能。

(6)外部联锁电路的设立。 为了防止控制正反转的两个接触器同时动作,造成三相电源短路,除了在梯形图中设置与它们对应的输出继电器的线圈串联的常闭触点组成的软互锁电路外,还应在PLC外部设置硬互锁电路。

(7)热继电器过载信号的处理 :如果热继电器属于自动复位型,则过载信号必须通过输入电路提供给PLC,用梯形图实现过载保护。如果属于手动复位型热继电器,则其常闭触点可以接在PLC的输出电路中与控制电动机的交流接触器的线圈串联。

(8)外部负载的额定电压 :PLC的继电器输出模块和双向晶闸管输出模块,一般只能驱动额定电压AC 220V的负载,如果系统原来的交流接触器的线圈电压为380V时,应将线圈换成220V的,或在PLC外部设置中间继电器。

(二)经验设计法

以上实例编程使用的方法为“经验设计法”。顾名思义,“经验法”是依倨设计者的经验进行设计的方法。

1.经验设计法的要点

(1)PLC的编程,从梯形图来看,其根本点是找出符合控制要求的系统各个输出的工作条件,这些条件又总是用机内各种器件按一定的逻辑关系组合实现的。

(2)梯形图的基本模式为启-保-停电路。每个启-保-停电路一般只针对一个输出,这个输出可以是系统的实际输出,也可以是中间变量。

(3)梯形图编程中有一些约定俗成的基本环节,它们都有一定的功能,可以像摆积木一样在许多地方应用。

2.“经验法”编程步骤

(1)在准确了解控制要求后,合理地为控制系统中的事件分配输入输出口。选择必要的机内器件,如定时器、计数器、辅助继电器。

(2)对于一些控制要求较简单的输出,可直接写出它们的工作条件,依据启-保-停电路模式完成相关的梯形图支路。工作条件稍复杂的可借助辅助继电器。

(3)对于较复杂的控制要求,为了能用启-保-停电路模式绘出各输出口的梯形图,要正确分析控制要求,并确定组成总的控制要求的关键点。

(4)将关键点用梯形图表达出来。关键点总是用机内器件来表达的,在安排机内器件时需要合理安排。绘关键点的梯形图时,可以使用常见的基本环节,如定时器计时环节、振荡环节等。

(5)在完成关键点梯形图的基础上,针对系统最终的输出进行梯形图的编绘。使用关键点综合出最终输出的控制要求。

(6)审查以上草绘图纸,在此基础上,补充遗漏的功能,更正错误,进行最后的完善。

相关问答

ka在plc中怎么表示?

KA表示中间继电器:电气中的符号“K”它首先是代表开关,然后是接触器,继电器,KA(电流继电器),KT(时间继电器),KF(频率继电器),KP(压力继电器),KS...KA表示中间...

PLC电路接线图-盖德问答-化工人互助问答社区

通常交叉线中间画一个实心圆是表示相连,没有就表示是跳过...通常交叉线中间画一个实心圆是表示相连,没有就表示是跳过。从图示功能上来看q0.0用来...

电磁阀的应用及原理是什么?它是如何与PLC配合使用的?

我是矿山电气小东,分享电气知识。电磁阀的应用及原理是什么?它是如何与PLC配合使用的?电磁阀在我们的生产中应用十分广泛,我们先对电磁阀有个初步的认识,矿...

西门子冰箱温度怎么调触摸屏幕?-楼盘网

[回答]西门子KA92NV02TI冰箱触摸屏调温度方法:触摸按钮2激活冷藏室显示区,接着用触摸按钮11和按钮13来调节所需的冷藏室温度;通过触摸按钮4来激活生物保...

断电延时继电器的复位功能怎么用,有较简单的实物接线例子吗?

我是矿山电气小东,分享电气知识。时间继电器在电气控制中是一个被广泛应用的器件,尤其是它的控制逻辑,如果明白了时间继电器的控制逻辑,在今后的读图中是很有...

行程开关如何自动控制电机正反转?

①QF1为DZ108-6316~25A三极断路器。②QF2为控制回路中用的二极断路器,型号为DZ47-636A。③KM1、KM2为电机正反转交流接触器,这里选择的型号为LC1-D...

打印机直接断电关机好吗-ZOL问答

大部分打印机关机都是通过PLC断KA电,然后让系统掉电···相当于直接断电~只不过是打印机里面的那个开关,一样的性质没接地线吧,可能关打印机的时候静电引起关...

...在线连续加热设备有哪些,钢坯在线连续加热设备怎么使用??

[回答]由间歇精馏中得知:间歇精馏时,馏出液的浓度是随蒸馏操作的进行而改变,为了使馏出液的浓度不变,则可用连续精馏工艺来解决。典型的连续精馏流程是这...

音响接线的方法?

步骤/方式1首先将2个附音箱的音频线分别连接到主音箱白、红连接口。步骤/方式2附音箱连接好后将音频线的白、红端分别插入主音箱上对应颜色的插口。步骤/方式...

智能插头原理?

智能插座是,一路可编程(PLC)自动控制安全节能转换器1、产品对被控家电办公电器电源实施可编程(plc)自动定时控制开通和关闭,有效消除被控电器在非工作时间实...

 FTP资源  乳山银滩旅游度假区 
王经理: 180-0000-0000(微信同号)
10086@qq.com
北京海淀区西三旗街道国际大厦08A座
©2026  上海羊羽卓进出口贸易有限公司  版权所有.All Rights Reserved.  |  程序由Z-BlogPHP强力驱动
网站首页
电话咨询
微信号

QQ

在线咨询真诚为您提供专业解答服务

热线

188-0000-0000
专属服务热线

微信

二维码扫一扫微信交流
顶部