研选课堂
HOME
研选课堂
正文内容
搬运货物编程plc 如何利用PLC实现简单的搬运动作?一文带你搞懂
发布时间 : 2026-03-20
作者 : 小编
访问数量 : 23
扫码分享至微信

如何利用PLC实现简单的搬运动作?一文带你搞懂

今天咱们来谈一谈如何利用PLC来实现简单的搬运动作。这个例子完美地用到了顺序控制的指令,实际应用起来真的是非常方便,程序循环控制起来也是得心应手!

废话不多说,进入我们今天的主题!

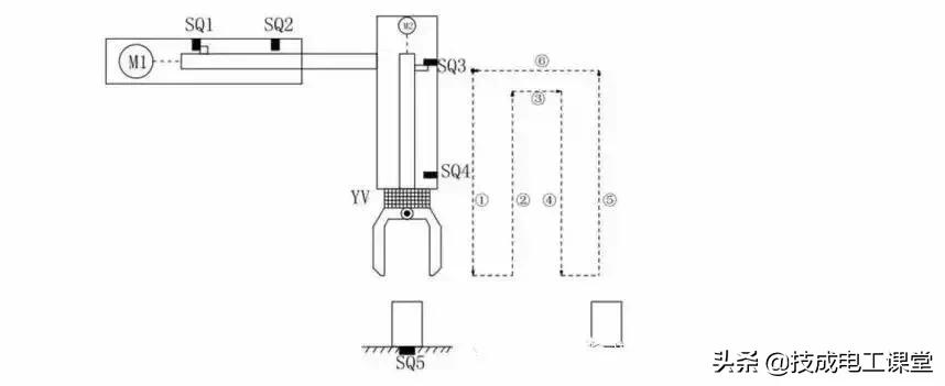
简易机械手结构图如图所示:

M1为控制机械手左右移动的电动机

M2为控制机械手上下升降的电动机

YV线圈用来控制机械手夹紧防松

SQ1为左到位检测开关

SQ2为右到位检测开关

SQ3为上到位检测开关

SQ4为下到位检测开关

SQ5为工件检测开关

简易机械手的控制要求如下:

机械手要将工件从工位A移到工位B 处;

机械手的初始状态(原点条件)是机械手应停在工位A的上方,SQ1、SQ3均闭合;

若原点条件满足且SQ5闭合(工件A处有工件),按下启动按钮,机械手按“原点→下降→夹紧→上升→右移→下降→放松→上升→左移→原点”的步骤工作。

动作图编程前理顺动作如何转移:

定义符号表:

硬件的接线图:

满足所有动作的程序如下:

一大堆梯形图看着真是眼花缭乱,不用担心我们一段一段分析分析这个机械手是如何工作的!

其实这个图没有那么多的并行分支,所以转移起来逻辑非常简单!

来源:网络,侵删

转发是最大的鼓励!谢谢您的支持!

小贴士

进阶全家桶: 含有经典18本大全书,历年电气自动化考试真题、电气必备实训仿真软件、电气自动化行业各类型技术手册!

如何利用PLC,来实现简单的搬运动作?

今天咱们来谈一谈如何利用PLC来实现简单的搬运动作,让机械为人服务!这个例子完美地用到了顺序控制的指令,实际应用起来真的是非常方便,程序循环控制起来也是得心应手!

废话不多说进入我们今天的主题

简易机械手结构图

M1为控制机械手左右移动的电动机M2为控制机械手上下升降的电动机YV线圈用来控制机械手夹紧防松SQ1为左到位检测开关SQ2为右到位检测开关SQ3为上到位检测开关SQ4为下到位检测开关 SQ5为工件检测开关

简易机械手的控制要求如下:

机械手要将工件从工位A移到工位B 处

机械手的初始状态(原点条件)是机械手应停在工位A的上方,SQ1、SQ3均闭合;

若原点条件满足且SQ5闭合(工件A处有工件),按下启动按钮,机械手按“原点→下降→夹紧→上升→右移→下降→防松→上升→左移→原点”的步骤工作。

动作图

编程前理顺动作如何转移:

定义

符号表:

硬件

的接线图:

满足

所有动作的程序如下:

一大堆梯形图看着真是眼花缭乱,不用担心我们一段一段分析分析这个机械手是如何工作的!

其实这个图没有那么多的并行分支,所以转移起来的逻辑非常简单!

注释:本文来源网络,侵删~

“PLC怎么才能学会?”

“如何才能独自完成一个项目?”

这是所有工控小白每日三省吾身的问题,

你渴望速成,

渴望借鉴前人的经验,

却苦于每天

没有充足的时间搜集相关资料!

如果你有上述困扰,恭喜你找对地方了!

技成PLC课堂的老师花费了好几个月的时间

总结了上万个学员需求,

为大家整理了一份真正属于工控人学习的最新资料包,

从工控小白到工控大咖通通适用!

话不多说,目录安排一下:

一、2020电工基础大全

二、电工进阶PLC

西门子最新软件汇总

S7-1200学习步骤

成为电气工程师,

独立完成一个项目并非遥不可及,

希望你能用好这份资料包,

做好平时的实操积累,

在关键时候能运用编程思维调取脑海中的程序思路,下一个升职加薪的就是你!

相关问答

plc自动化和工业机器人的区别?

1、工业机器人编程和PLC的区别是编程语言不一样。2、工业机器人是根据其本身的控制对象采用C语言进行编程运用。工控PLC多采用专门语言和梯进图进行编程,是原...

在座的朋友!你能回答有实力的智能搬运机器人一套价格多少,...

[回答]这家阔以的,常规服务,私人定制均可,让您满意。平心而论我格外赞成小百姓想法、意见及个人经历,终于得到自己想要的答案了。工业机器人定价在这个类...

盆友们,请推荐,上海专业的出售机械手打桩机,出售机械手打...

[回答]机械手是伺服电机控制。搬运机械手由PLC控制+触摸屏+伺服电机控制,采用占用空间少的框架式结构,生产能力大,码垛的方式可以采用示教是编程,电脑能够...

无人搬运车解决方案公司有哪些?

[回答]橙色云设计院工业物联网数据采集系统连接现场仪器仪表、PLC、变频器、RFID等设备接口或采集传感器;具有多个网口和串口,多种无线模块可选择适配,可...

诸位行家急需赐教!余杭口碑好的数控机床搬运收费标准,数控...

[回答]工业机器人机床上下料工作站示教编程相对来讲还是比较简单的,本质上就是机器人搬运的一个具体应用,无非就是把工件由上料位置搬运到数控机床上,再把...

搬运机器人要怎么挑选?知道的请回答

[回答]因此,需要根据关节刚度,位置误差,搬运机器人的温度引起的变形等进行参数识别,以获得误差模型或误差矩阵,然后为末端的定位提供伺服校正。效应器由精...

谁能回答!什么是裹包机帮忙解答一下

[回答]与此同时升降机电机也启动,带动缠绕捆扎机整个组合体做上下运动,达到物体高度方向的缠绕,这就实现了物体整个外表的缠绕包装。这样不仅有利于货物储...

帮个忙各位同志,能不能推荐一下!桐乡机台设备搬运报价,机...

[回答]气动机械手搬运物料定位控制系统,主要由PLC控制模块、机械手水平手臂、机械手垂直手臂、机械手气动手爪、机械手转轴、步进驱动模块、气动控制模块...

有没有,昆山中型伺服电机电话,伺服电机价格高吗??

[回答]机械手由伺服电机控制。搬运机械手采用PLC+触摸屏+伺服电机控制,采用框架结构,占用空间少,生产能力大,码垛方法可采用教编程,电脑可存储100个码垛方...

集装箱叉车哪个牌子好?

[回答]全电动搬运车与手动液压搬运车都是用来搬运货物的设备,广泛用于各行各业当中,手动液压搬运车是靠人力起重搬运货物,全电动搬运车动力系统是靠电机动...

 惊蛰什么意思  中国台湾省任命通知 
王经理: 180-0000-0000(微信同号)
10086@qq.com
北京海淀区西三旗街道国际大厦08A座
©2026  上海羊羽卓进出口贸易有限公司  版权所有.All Rights Reserved.  |  程序由Z-BlogPHP强力驱动
网站首页
电话咨询
微信号

QQ

在线咨询真诚为您提供专业解答服务

热线

188-0000-0000
专属服务热线

微信

二维码扫一扫微信交流
顶部