课程中心
HOME
课程中心
正文内容
plc液压控制如何编程 PLC编程中常常不知道怎么编程,看看本文也许会对你有启发
发布时间 : 2026-01-23
作者 : 小编
访问数量 : 23
扫码分享至微信

PLC编程中常常不知道怎么编程,看看本文也许会对你有启发

数字量控制系统可根据经验或继电器电路来进行设计,但这种设计法没有固定的方法和步骤,具有很大的试探性和随意性,在简单的控制系统中是可行的,但对于一些较大的工程来说,这种方法难免会有很多的不足和遗漏,本文主要给大家分享下顺序控制法。

所谓的顺序控制法,就是按照生产工艺说明中规定的顺序,在各个输入信号的作用下,根据内部状态和时间顺序,在生产过程各个执行机构自动有序的进行操作。这里就要用到顺序功能图,顺序功能图是描述控制系统的控制过程、功能和特性的一种图形,在西门子PLC中有很多PLC(如200系统)没有配备顺序功能图的语言,但是可以用顺序功能图来设计程序。

步的概念:顺序控制最基本的思想是将系统的一个工作周期分为若干个顺序相连的阶段,每个阶段就是每一步(step),然后用编程元件(如m位)来代表各步。

顺序功能图主要由步、有向连线、转换、转换条件和动作组成。

举例说明:下图是个液压动力滑台的进给运动示意图

功能要求:设定动力滑台的初始位在左边I0.3的位置,I0.3为1,Q4.0~Q4.2是控制动力滑台运动的三个电磁阀,按下启动后,滑台的一个工作周期由快进、工进、暂停和快退组成,返回初始位后停止运动。

我们来画顺序功能图:如下图所示,图中的矩形方框代表步。

这里初始步:是系统等待启动命令的相对静止的状态,

有向连线:随着转换的条件的实现,将会发生不得活动状态的进展,这种进展按有向连线的规定路线和方向进行。

转换:步的活动状态的进展是由转换的实现来完成。并与控制过程的发展相对应。

转换条件:使系统由当前步进入下一步的信号。

基本结构:有单序列、选择序列和并行序列(如下图所示)

一、使用置位和复位指令的顺序控制梯形图的编程方法

还是上面的滑台的例子。顺序功能图我们已经画出来了,需要用到初始化组织块OB100,在PLC上电或由STOP切换到RUN模式时,CPU调用OB100,在OB100中将M0.0~M0.7复位,然后用置位S指令将M0.0置位。如下图所示

根据顺序功能图,我们来编写OB1程序。如下图所示

再做一个较为复杂的程序,在日常控制中需要有多种控制方式,例如手动方式和自动方式,手动方式较简单了,就按照功能要求直接编程即可,自动方式就用顺序功能图的方式来编程,方便使用。

工艺功能说明:

如上图,机械手用来将工件从A运到B,操作面板如右图所示,Q4.1控制加紧电磁阀,为1时加紧工件,工作方式选择开关有5个位置,操作面板的6按钮是手动按钮,为保证在紧急情况下能可靠的切断PLC的负载电源,设置了交流接触器KM(如下图所示),运行时按下负载电源按钮,使KM线圈得电并自锁,KM的主触点接通,给外部负载提供电源,当紧急情况时,按下紧急停车按钮来断开电源。

工作方式有手动、单周期、单步、连续和回原点5种方式,

1)在手动模式下,用操作面板上的6个单步按钮来分别控制。

2)在单周期方式下,按下I2.6,从初始步M0.0开始,按如下顺序功能图完成一个周期的动作,返回并停留在初始步。

回原点

3)在连续工作方式下,按下启动按钮,机械手从初始步开始工作一个周期后,反复连续的动作。

4)单步方式下,从初始步开始,按一次启动按钮,系统切换到下一步,完成该步后,自动停止并停留在该步。

5)原始状态:机械手在最上面和最左边,且加紧装置松开。

程序的主体结构

在OB1中调用对应的功能FC,共用程序FC1是无条件调用,供各个FC来使用。

符号表如下图

公用程序FC1,手动程序FC2,回原点程序FC4,单周期、单步、自动程序FC3

首先在OB100编写初始化程序,根据功能说明的初始条件编写,如下图所示:

编写公共程序:

用于处理各种工作方式都要执行的任务,以及不同工作方式之间的相互切换处理,

1)当从自动模式切换到手动或回原点方式时,用MOVE将顺序功能图中的除了初始步以外的各步对应的存储器为(即MB2)复位。

2)退出自动回原点方式时,用MOVE将M1.0~M1.5复位。以放置下次进入自动回原点方式时,可能出现同时有两个活动步的异常状况。

3)非连续工作方式,当选在I2.4为0时,将连续标志位M0.7复位。

编写程序如下:

编写手动程序

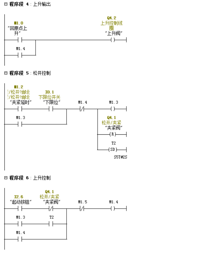
根据顺序功能图编写自动程序

自动回原点程序

OB1程序

怎么样?是不是有了一些了解,后面我会继续GRAPH的编程方法,主要大家要对顺序功能图的编程方法要有一定的掌握,在编程的过程中会觉得有很大的方便。

写文章不易,觉得对你有帮助的话,别忘记关注、点赞和转发,你们的支持是我前进的动力。

PLC怎样控制液压系统工作

PLC可以用于控制液压系统的工作。下面是一般的步骤:

(1)传感器输入:安装传感器来监测液压系统的状态,例如压力传感器、温度传感器、位置传感器等。这些传感器将液压系统的信息转换为电信号,并输入到PLC中。

(2)编程逻辑:使用PLC编程软件,编写逻辑程序来控制液压系统。逻辑程序由输入信号(传感器信号)和输出信号(控制液压执行器的信号)组成。根据液压系统的需求和控制策略,编写逻辑来处理输入信号,并生成相应的输出信号。

(3)输出控制信号:PLC通过输出模块将控制信号发送给液压系统的执行器,例如电磁阀、液压泵等。控制信号的类型和数量取决于具体的液压系统和应用需求。PLC根据逻辑程序的执行结果,控制输出信号的开关状态、时序和电压等参数。

(4)监控和反馈:PLC可以监测液压系统的状态和反馈信息。通过输入模块,PLC可以获取执行器的状态(例如阀的位置)或其他关键参数(例如液压系统的压力)。基于这些信息,PLC可以进行故障检测、报警处理或执行其他相关操作。

(5)周期性执行:PLC的逻辑程序会周期性地执行,通常以毫秒为单位。这样可以实现对液压系统的连续控制,并根据需要进行实时调整。

如果您需要能够控制液压系统工作的PLC,可以私信评论找我。

晚上,我们“广成工控”直播间也会聊相关内容,欢迎观看。

相关问答

怎么用plc控制液压系统?

用plc控制液压系统要这样控制:装载机的转向系统是靠两个液压缸控制工作的,液压缸需要用换向阀来控制,用电磁换向阀,就需要用开关信号来控制电磁换向阀的...

plc如何控制液压电磁阀?

PLC控制电磁阀需要根据电磁阀的电压特点进行选择:答1、对于24V电磁阀,一般PLC都有24V输出,可以用PLC输出与电磁阀连接;2、对于高于24V的电磁阀,增加继电器...

数控机床plc液压站接线方法?

数控机床PLC液压站的接线方法可以按照以下步骤进行:首先,将PLC的输入端口连接到液压站的传感器信号输出端口,以获取液压系统的实时信息。然后,将PLC的输出...

关于速度控制求助用s7-300控制一机构运动,动力是由液压提供...

[最佳回答]需要楼主编写,PLC输出模拟量来控制液压比例阀

谁有《基于PLC和液压的注塑机控制系统的设计》的资料?

[最佳回答]你邮箱多少或者联系我邮箱1037252657@qq.com注塑机控制系统设计一、 注塑机的概述:塑料注射成形机(简称注塑机)主要用于热塑性塑料制品的成形加...

怎么才能快速学会plc编程?

结合我的工作,来说说学习PLC编程的心得:1、具备一定的电工基础:掌握传感器、气动元件、液压元件、电机等低压电气元件的使用及电气控制原理...结合我的工作,来...

液压油泵Plc需要哪些配件?

液压油泵Plc需要配件有中心处理器CPU,存储器,输进输出接口,编程器.中心处理器CPU是核心,它的作用时接受输进的程序并存储程序.扫描现场的输进状态,执行用户程...

变频器与dcs通迅,变频器液压站应用pid调节问题。有做过的老师请指导下?

变频器与dcs通讯,变频器液压站应用PID调节问题。比例度(P)、积分(I)、微分(D)在PID参数整定中的作用。纯比例度控制作用动作迅速、反应灵敏,积分控制作用消除...

plc脉冲输出的例子?

PLC(可编程逻辑控制器)的脉冲输出用于控制外部设备的动作、工作节奏或执行特定的操作。以下是几个PLC脉冲输出的例子:1.控制电机:PLC可以通过脉冲输出信号...

能否用plc控制机械手,比如挖掘机的各个臂?

PLC控制机械手动作是人所共知的了,但要控制挖掘机各个臂的动作的话难度会比较大,主要是各个臂的动作幅度需要随时调整,而PLC只能通过间接控制液压阀动作才能控...

 吴永超  长春疫苗造假 
王经理: 180-0000-0000(微信同号)
10086@qq.com
北京海淀区西三旗街道国际大厦08A座
©2026  上海羊羽卓进出口贸易有限公司  版权所有.All Rights Reserved.  |  程序由Z-BlogPHP强力驱动
网站首页
电话咨询
微信号

QQ

在线咨询真诚为您提供专业解答服务

热线

188-0000-0000
专属服务热线

微信

二维码扫一扫微信交流
顶部