sh系列plc编程实例 「实用案例」西门子S7-200smart做台洗衣机程序设计

小编 81 0

「实用案例」西门子S7-200smart做台洗衣机程序设计

—超详细的编程案例分享—

在工控人眼中,一切系统都可以用一台PLC解决,如果不行,那就用两台。[奸笑]今天我们分享一个用西门子S7-200smart PLC做的小系统,该系统集位逻辑、计数器、定时器为一体,是一个贴近大家生活的逻辑思维编程控制小案例!

BSH全自动10KG洗衣机,工艺过程如下:

(1) 上电,初始化;

(2) 按下开始按钮,进水,水位到达高水位后停止进水;

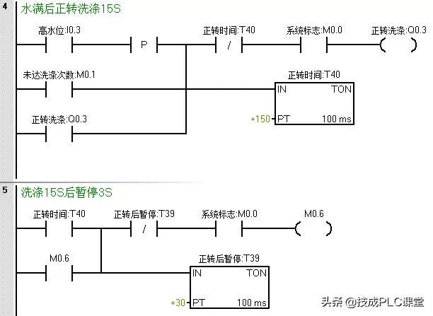
(3)正转洗涤;正转洗涤15S后暂停3S

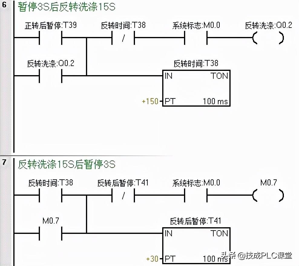
(4) 反转洗涤,反转洗涤15S后暂停3S

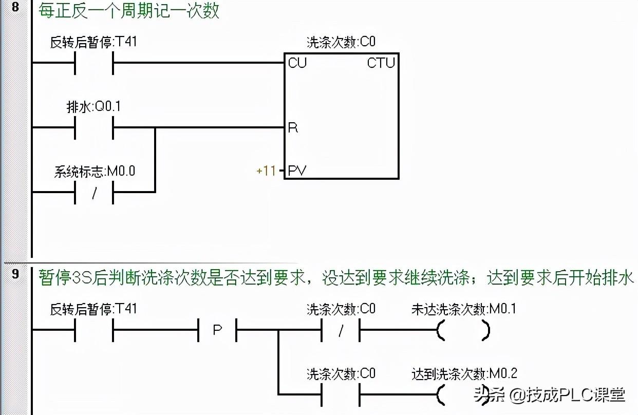
(5) 若正反洗涤次数未满10次,则返回继续正转洗涤

(6) 若正反洗涤次数达到10次,则开始排水。水位降到低水位时,开始脱水并继续排水

(7) 脱水10S后即完成一次大循环,大循环未满6次,则返回到初始进水的动作;进行下一次大循环。

(8) 若完成了6次大循环,则进行洗完报警;报警10S后结束全部过程,自动停机

(9) 在洗涤任何阶段,按下停止则终止洗涤

上述步骤是洗衣机工作的标准步骤,不仅仅BSH品牌,其他品牌亦是如此~

好了,接下来我们就看看怎么用200smart来实现吧~

第一步:初始化

第二步:按下启动后进水

第三步:洗涤

第四步:在正转到达时间暂停后反转洗涤

第五步:反转暂停后完成一个周期进行计数,并判断是否达到正反洗涤次数,未达到则回到程序段四继续正转洗涤,达到则开始排水。

在排水或系统停止后对洗涤次数清零

第六步:排水&脱水

为了防止在未达到大循环次数就直接进水时,在此处增设一个在脱水断开时置位一个中间状态位来作为进水的一个条件。

第七步:脱水完成一次记一次数,同样的当系统停止或周期完成报警时对其进行复位

第八步: 达到大循环次数后触发报警,报警完成后系统停止,等待下一轮的工作

(来源:网络,版权归原作者所有,侵删)

【西门子PLC编程实例】S7-1200与第三方设备自由口通信

西门子S7-1200 紧凑型PLC在当前的市场中有着广泛的应用,由于其性价比高,所以常被用作小型自动化控制设备的控制器,这也使得它经常与第三方的设备(扫描枪、打印机等设备进行通讯。因为没有第三方的设备,这里就以超级终端为例介绍自由口通讯。

1.控制系统原理

图1:控制系统原理

2.硬件需求

S7-1200 PLC目前有3种类型的CPU:1)S7-1211C CPU。2)S7-1212C CPU。3)S7-1214C CPU。这三种类型的CPU都可以连接三个串口通信模版。本例中使用的PLC硬件为:1)PM1207电源 ( 6EP1 332-1SH71 )2) S7-1214C ( 6ES7 214 -1BE30 -0XB0 )3) CM1241 RS232 ( 6ES7 241 -1AH30 -0XB0 )

3.软件需求

1) 编程软件 Step7 Basic V10.5 ( 6ES7 822-0AA0-0YA0)

4.组态

我们通过下述的实际操作来介绍如何在Step7 Basic V10.5 中组态S7-1214C 和超级终端通信。

点击桌面上的“Totally Integrated Automation Portal V10”图标,打开如下图:

图2: 新建S7 -1200项目

首先需要选择“Create new project”选项,然后在“Project name:”里输入PTP;在“Path:”修改项目的存储路径为“C:\”;点击“Create”,这样就创建了一个文件PTP的新项目。创建后的窗口如下图所示:

图3: 新建项目后

点击门户视图左下角的“Project View”切换到项目视图下,如下图:

图4: 切换到项目视图

打开后,在“Devices”标签下,点击“Add new device”,在弹出的菜单中输入设备名“PLC_1”并在设备列表里选择CPU的类型。选择后如下图:

图5:PLC硬件组态

插入CPU后,点击CPU左边的空槽,在右边的“Catalog ”里找到“Communication”下的RS232模块,拖拽或双击此模块,这样就把串口模块插入到硬件配置里,接下来就需要配置此RS232模块硬件接口参数,选择RS232模块,在其下方会出现该模块的硬件属性配置窗口, 在属性窗口里有两个选项,一个是“general”;一个是“RS232 interface”。在“General”里包括了此模块的“项目信息”和“订货信息”;而在“RS232 interface”里包括“项目信息”、“端口的配置”、“发送信息的配置”、“接收信息的配置”和“硬件识别号”。在这里我们选择“RS232 interface”,在“端口”配置的选项里,进行端口的参数配置,波特率为:9600 ;校验方式:无 ;数据位为:8 ;停止位:1;硬件流控制:无;等待时间:1ms设置参数如下图:

图6:RS232接口配置

此时确认一下“硬件识别号”为11。

此时,完成了硬件的组态,接下来需要编写串口通讯程序,在这里我们实现两个功能:A、 S7-1200 发送数据给超级终端;B、 超级终端发送数据给S7-1200

对于第一个功能:S7-1200发送数据给超级终端,实际上是S7-1200是数据的发送方,超级终端是数据的接收方,对于S7-1200需要编写发送程序;而对于超级终端来说,只要打开超级终端程序,配置硬件接口参数与前面S7-1200的端口参数一只即可。

下面的步骤将具体介绍此功能实现的步骤:

①、在PLC中编写发送程序。在项目管理视图下双击“Device”下的程序块下的Main(OB1),打开OB1,在主程序中调用SEND_PTP功能块如下图所示:(注:SEND_PTP在指令库下的扩展指令中通讯指令下)

图7: 调用发送功能块

要对SEND_PTP赋值参数,首先需要创建SEND_PTP的背景数据块和发送缓冲数据块 ,双击“Devices”——> “PLC_1”——>“Program Block ”——“Add new block”,在弹出的串口命名DB_Send_PTP,选择DB块,在Type后选择“SEND_PTP(SFB113)”

图8: 创建发送功能块的背景数据块

插入背景DB后,再插入发送缓冲DB块,重复上面的步骤,只是在选择DB类型为“Global DB”,并去掉“Symbolic access only”选项勾(这样可以对该DB块进行直接地址访问),并取名该DB块为DB_SEND_BUFF。建好这两个DB块后,双击打开DB_SEND_BUFF预先定义好要发送的数据,如下图所示:

图9:在接收缓冲区中接收到的数据

定义完发送缓冲区后,接下来就可以对SEND_PTP赋值参数,赋值参数后如下图:

图10:发送编程

在上面的编程块里需要注意的是,在指定发送缓冲区时。字符的开始地址是从第二个字节,而不是零字节开始,即是P#DB2.DBX2.0 Byte10 而不是P#DB2.DBX0.0 Byte10,原因是由于S7-1200对字符串的存放的格式造成的,S7-1200对字符串的前两个字节的定义第一字节是最大的字符长度,第二个字节是实际的字符长度。接下来才是存放实际字符。如下图:

图11:String存储格式

上面就完成了程序的编写,对项目进行编译;右击PLC_1项目在弹出的菜单里选择“Complies ALL”选项,这样就对硬件与软件进行编译,如下图:

图12:编译项目

编译且没有错误后就可以下载程序到PLC中,同样右击PLC_1项目,在弹出的菜单选择“Download to Device”。②、用串口交叉线连接S7-1200的串口与计算机的串口,打开计算机的超级终端程序,并设置硬件端口参数如下图:

图13:超级终端的端口设置

③、打开OB1功能块在线监控程序,在变量监控表里强制M0.0为1,触发数据的发送,此时在超级终端就会接收到发送的数据,如下图:

图14:在超级终端监控发送来的数据

对于第二个功能:超级终端发送数据给S7-1200,实际上是S7-1200是数据的接收方,超级终端是数据的发送方,对于S7-1200需要编写接收程序;而对于超级终端来说,只要打开超级终端程序,配置硬件接口参数与前面S7-1200的端口参数一致,在界面上输入发送内容即可。

下面的步骤将具体介绍此功能实现的步骤:

①、在PLC中编写发送程序。在项目管理视图下双击“Device”下的程序块下的Main(OB1),打开OB1,在主程序中调用RCV_PTP功能块如下图所示:(注:RCV_PTP在指令库下的扩展指令中通讯指令下)

图15: 调用发送功能块

要对RCV_PTP赋值参数,首先需要创建RCV_PTP的背景数据块和发送缓冲数据块 ,双击“Devices”——> “PLC_1”——>“Program Block ”——“Add new block”,在弹出的串口命名DB_RCV_PTP,选择DB块,在Type后选择“RCV_PTP(SFB114)”

图16: 创建接收功能块的背景数据块

插入背景DB后,再插入接收缓冲DB块,重复上面的步骤,只是在选择DB类型为“Global DB”,并去掉“Symbolic access only”选项勾(这样可以对该DB块进行直接地址访问),并取名该DB块为DB_RCV_BUFF。建好这两个DB块后,双击打开DB_RCV_BUFF定义接收缓冲区数据的类型,如下图所示:

图17:定义接收缓冲区

定义完接收缓冲区后,接下来就可以对RCV_PTP赋值参数,赋值参数后如下图:

图18:接收编程

在上面的编程块里需要注意的是,在指定接收缓冲区时。字符的开始地址是从第二个字节,而不是零字节开始,即是P#DB2.DBX2.0 Byte10 而不是P#DB2.DBX0.0 Byte10,原因是由于S7-1200对字符串的存放的格式造成的,S7-1200对字符串的前两个字节的定义第一字节是最大的字符长度,第二个字节是实际的字符长度。接下来才是存放实际字符。如下图:

图19:String存储格式

上面就完成了程序的编写,对项目进行编译;右击PLC_1项目在弹出的菜单里选择“Complies ALL”选项,这样就对硬件与软件进行编译,如下图:

图20:编译项目

编译且没有错误后就可以下载程序到PLC中,同样右击PLC_1项目,在弹出的菜单选择“Download to Device”。②、用串口交叉线连接S7-1200的串口与计算机的串口,打开计算机的超级终端程序,并设置硬件端口参数如下图:

图21:超级终端的端口设置

在桌面上新建文本文件,打开此文本文件在里面输入“gfdcba”,如下图:

图22:在文本文件下输入要发送的字符串

③、打开变量监控表,强制M0.0,使能接收。然后, 在超级终端里,选择菜单“Transfer”下的“Send Text file”,在打开的窗口里找到桌面 上的文本文件。

图23:通过超级终端发送数据

打开DB_RCV_BUFF数据块,在线查看接收到的数据,如下图:

图23:接收缓冲区中接收到的数据

通过上面的例子实现了简单的应用,在实际的应用过程中,需要按第三方设备的协议进行编写S7-1200的程序。

相关问答

plc柜中的接线端子上,ch.sh.pw.分别代表什么意思?

CH、CL代表系统控制的通讯线接口,CH为高电位,CL为低电位;SH意识屏蔽,所以该端子应该是屏蔽线屏蔽层的接线端子PW估计是脉冲信号的接线端子CH、CL代表系统控制...

光洋shplc能与台达人机通信吗?

可以的,在台达人机界面选择PLC类型就可以了,不过也要设定相应的通格格式,如PLC站址,波特率,数据长度,奇偶校验,停止位等等。可以的,在台达人机界面选择PLC类...

松下plc全部型号?

FP-X0,;PF-XH;FP7FP-e/FP0/FP∑/FP1/FP-M/FP2/FP2SH/FP3/FP10SH/FP-x下公司的PLC产品中,FPO为微型机,FP1为整体式小型机,FP3为中型机...

三菱A1SCPU-S1三菱plcplsy怎么样处理

[回答]产品品牌:三菱产品名称:底板产品型号:A38B5插槽。可以电源单位安装的QnA/用于A系列单位安装。当从编程器输入的程序存入到用户程序存储器中,然后CPU...

HMT-2200SHusb接口怎么使用-ZOL问答

歌华有线的机顶盒hmt-2200sh有两个USB接口,前边的USB是机器升级软件用的,后边的...请高手指点西门子plcs7-200怎么设置成中文界面8546浏览4回答win10来自....

三菱A1SJ71B62-S3安全plc什么材质

[回答]产品品牌:三菱产品名称:模块产品型号:A1SJ71B62-S3配电控制设备用信号的传输装置B/NET接口装置PLC的响应时间是指PLC外部输出信号的改变时刻起止由...

松下plc选择型号?

[回答]plc目前的主要品牌美国AB,ABB,松下,西门子,三菱,欧姆龙,台达,富士,施耐德,信捷等看题目所需要的PLC的点数,就基本可以确定PLC的型号了,当然可能可...

请问下松下plc如何设定系统时间?

不知道你使用松下什么系列PLC?松下PLC,FP1/FP3系统时间储存在特殊寄存器DT9054---DT9057里面松下PLC,FP2/FP10SH系统时间储存在特殊寄存器DT90054---DT...

CS1G-CPU42H omron cj1w-ad04u型号怎么样

[回答]产品品牌:欧姆龙产品名称:CPU单元产品型号:CS1G-CPU42H960点;10K程序步;64K字数据。除了进一步改进指令执行引擎(总体PLC性能的核心),RISC集成电路...

国产plc品牌有哪些牌子?请问大家:国产PLC的编程方式?

[回答]做的比较好的还是耐特电子吧,这个公司很早就涉入这个领域了,目前市场反馈也比较好。